催化 示意图

关于老司机才知道的事,汽车省不省油就看它干不干净"三元催化"
图片尺寸640x371
示意图如下所示
图片尺寸809x560
orr催化原理示意图
图片尺寸600x545
physcatchem - 热催化
图片尺寸1432x605
杂原子掺杂提升co o 电催化性能及其应用的示意图.
图片尺寸728x328
1 光催化co2还原反应机理
图片尺寸2674x2248
图 1 光催化反应器示意图
图片尺寸1890x673
活性炭吸附脱附 催化燃烧
图片尺寸2344x1286
纳米tio2光催化技术
图片尺寸625x459
催化工艺
图片尺寸992x582
g-c3n4-ag/sio2复合材料光催化降解甲醛的应用
图片尺寸1575x1053
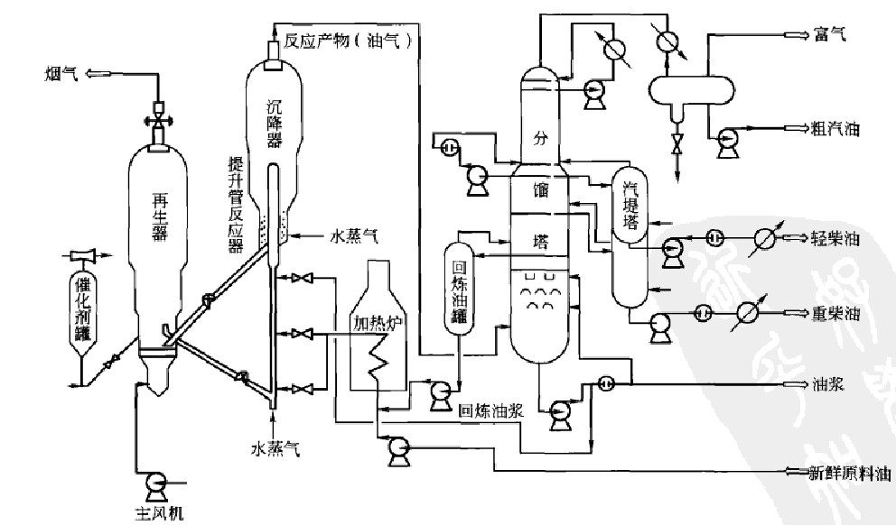
催化裂化反应再生系统示意图
图片尺寸2018x2647
光热催化机理示意图.
图片尺寸3690x2059
调控碳基催化剂性能的一些常用方法示意图.
图片尺寸913x913
催化臭氧化反应装置
图片尺寸1083x637![粉体催化剂光分解水制氢示意图[1]](https://i.ecywang.com/upload/1/img0.baidu.com/it/u=871616219,3092935022&fm=253&fmt=auto&app=138&f=PNG?w=476&h=434)
粉体催化剂光分解水制氢示意图[1]
图片尺寸476x434
下图为蔗糖酶催化蔗糖水解的示意图其中代表蔗糖酶的是
图片尺寸466x170
催化裂化装置ppt截图 个人感觉不错的!
图片尺寸1278x959
提高光催化反应效率有哪些途径?光催化氧化设备未来秘密在这里!
图片尺寸640x468
电催化氧化技术-山东太平洋环保股份有限公司【官网】
图片尺寸800x441