光伏并网系统图

并网光伏发电系统
图片尺寸2307x1240
光伏并网系统
图片尺寸800x452
太阳能并网系统
图片尺寸798x465
户用并网光伏发电系统
图片尺寸2798x1573
并网型光伏发电系统
图片尺寸640x422
并网光伏系统设计简析_罗刚_俞晟
图片尺寸959x1058
并网型光伏发电系统
图片尺寸640x400
光伏并网供电系统在客运码头的应用
图片尺寸812x1070
家用太阳能发电设备 专业施工团队 上一个 下一个> 并网系统
图片尺寸800x525
并网型光伏发电系统
图片尺寸640x250
100kw并网光伏电站
图片尺寸750x341
家庭并网光伏发电系统的优化设计
图片尺寸554x299
摘要:智能中控式太阳能家庭屋顶并网发电系统及其操作方法,屋顶光伏
图片尺寸1531x1232
并网光伏系统设计简析_罗刚_俞晟
图片尺寸972x1046
光伏并网发电系统示意图
图片尺寸600x447
一种光伏发电系统及其控制方法
图片尺寸1927x867
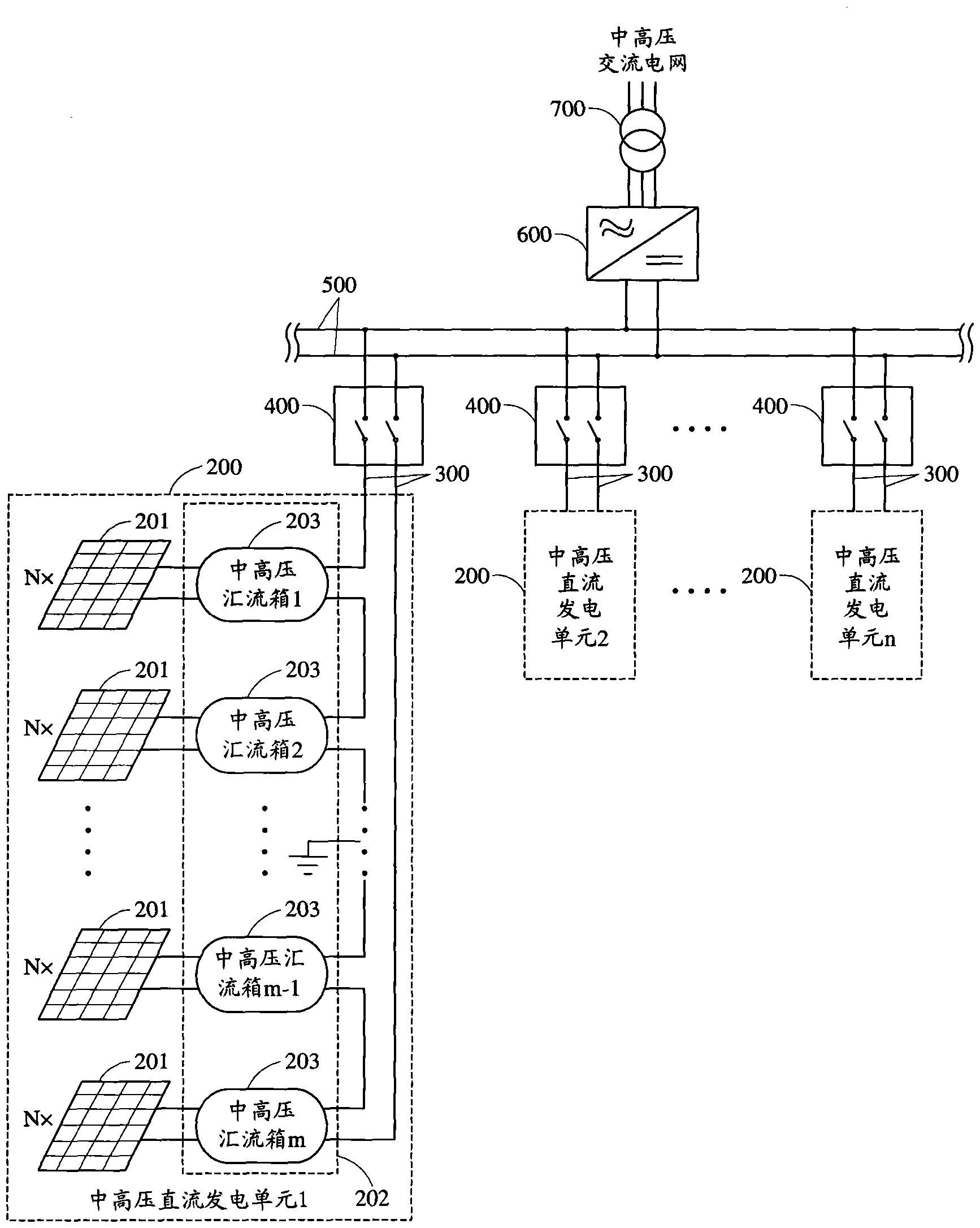
一种基于中高压直流接入的光伏并网发电系统-爱企查
图片尺寸1734x2172
并网型光伏发电系统
图片尺寸640x342
又一光伏储能项目并网投运光伏治沙勾勒绿色发展新画卷
图片尺寸1080x716
常见并网光伏发电系统有哪几种表示形式
图片尺寸415x195