分子筛原理

碳分子筛工作原理
图片尺寸566x324
分子筛制氧法原理图
图片尺寸608x445
北京分子筛
图片尺寸705x467
分子筛脱水原理ppt
图片尺寸1080x810
主题:【分享】分子筛凝胶层析法的工作原理
图片尺寸700x330
直排筛结构和原理动图
图片尺寸700x370
筛分岗位操作法
图片尺寸1104x557
天然气脱水装置设备 分子筛脱水工艺流程设备 山东巨创
图片尺寸750x563
分子筛浓缩转轮结构与工作原理.jpg
图片尺寸700x447
锂型分子筛 锂分子筛 家用制氧机
图片尺寸750x1110
旋振筛的工作原理:由直立式振动电机作为激振源,电机上,下两端安装有
图片尺寸1337x655
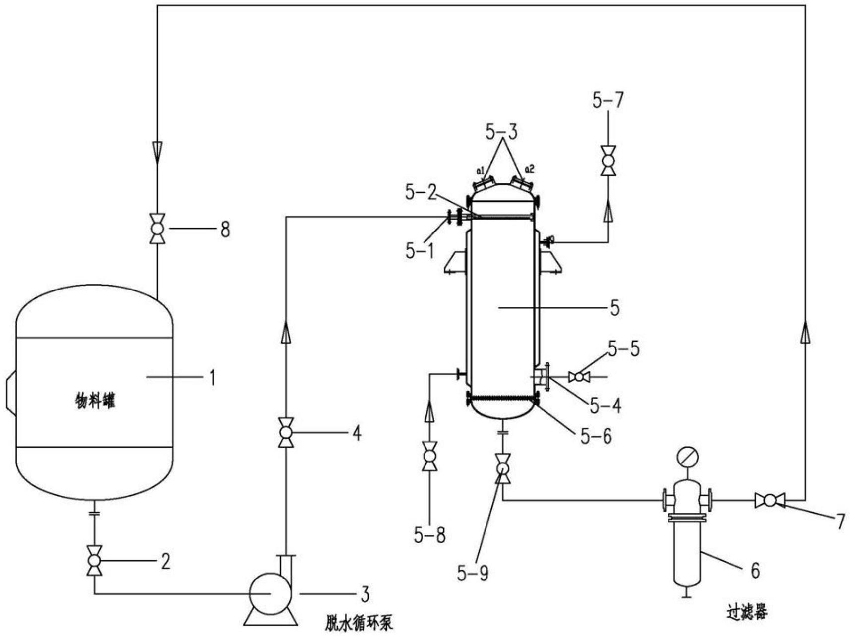
一种新型分子筛吸附脱水装置
图片尺寸1714x1285
活性氧化铝球与分子筛的用途及区别 其他 球型
图片尺寸606x606
分子筛在催化过程中的应用
图片尺寸308x473
分子筛结构及性能原理
图片尺寸792x498
什么是分子筛ppt
图片尺寸1080x810
碳分子筛
图片尺寸800x500
分子筛脱水
图片尺寸900x400
滚筒筛工作原理
图片尺寸500x407
scm-15分子筛连续交叉孔道结构图
图片尺寸1399x684