叉车液压系统图

液压叉车原理及图
图片尺寸1120x803
液压叉车原理及图 某型号叉车工作装置的液压系统原理图如图3-3所示
图片尺寸1360x1046
cn101058395a_全液压电动叉车液压系统有效
图片尺寸2710x1753
叉车液压系统
图片尺寸1124x1020
叉车工作装置液压系统设计
图片尺寸680x860
一种多功能交流电动叉车液压控制系统的制作方法
图片尺寸1000x877
一种用于叉车上的液压系统
图片尺寸1123x1248
详解专用车辆液压系统及维修
图片尺寸2645x1785
剪叉式液压升降台液压系统原理
图片尺寸720x960
一种叉车液压助力制动系统
图片尺寸1000x534
叉车的液压动力制动系统解析
图片尺寸400x552
双泵合流节能型叉车液压系统
图片尺寸927x953
谈论叉车的工作原理
图片尺寸553x656
液压系统
图片尺寸1880x1848
液压系统主要由哪几部分组成
图片尺寸558x400
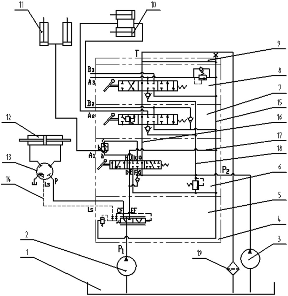
叉车液压系统
图片尺寸986x1265
3吨叉车的液压系统设计【6张cad图纸 毕业论文】
图片尺寸800x1132
匹配多功能湿式制动器的叉车液压系统
图片尺寸1181x860
cn201660015u_蓄电池叉车节能型液压系统失效
图片尺寸2008x1828
cn201240373y_叉车停车制动液压系统有效
图片尺寸1388x1501