尿素泵线路图

一种尿素泵电机电路控制装置的制作方法
图片尺寸443x316
博世65尿素泵维修案例不能按套路出牌
图片尺寸600x450
看懂这两个尿素泵故障案例,解决你80%scr维修烦恼!
图片尺寸640x381
尿素箱内置尿素泵外置滤清器式尿素系统
图片尺寸368x293
一种尿素泵-尿素滤清器内置式尿素系统
图片尺寸400x362
秦泰尿素泵系统介绍
图片尺寸551x413
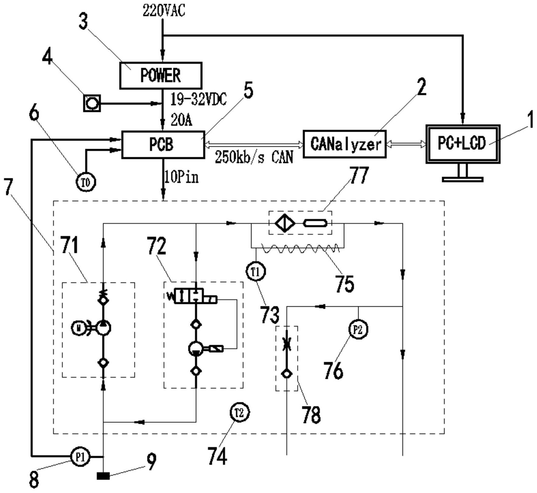
cn113090521a_一种干态非气助式尿素泵的测试系统及其方法在审
图片尺寸1766x1624
重汽气驱尿素泵详解
图片尺寸608x756
盖茨scr尿素管,你值得拥有
图片尺寸760x445
尿素工作原理图
图片尺寸600x400
这款康明斯国六尿素泵你见过吗图片列表
图片尺寸1080x480
一种防止尿素泵无效工作的控制方法
图片尺寸1512x768
带有过流及过载复位的尿素泵检测装置的制作方法
图片尺寸1000x401
尿素共轨制造技术
图片尺寸708x1000
尿素车用有什么用处车为什么加尿素
图片尺寸600x447
3 补水泵电气电路
图片尺寸925x1411
cn111794837b_一种尿素喷射控制系统
图片尺寸1846x1118
2019-2020年风骏7尿素喷嘴电路图
图片尺寸606x601
尿素消耗多的原因,该如何选择?
图片尺寸575x375
秦泰尿素泵系统介绍
图片尺寸719x387