成型机原理图

机械/仪表 注塑机原理上一页第4页 下一页 你可能喜欢 塑料注塑成型
图片尺寸1080x810
cn201205588y_全自动板弹簧成型机失效
图片尺寸2068x1753
谁有蜂窝煤成型机的装配图?跪求t_t 原理图如下
图片尺寸632x509
cn201070846y_一种粉末成形机失效
图片尺寸1809x2596
生物质成型机颗粒机液压系统工作原理图
图片尺寸400x399
一种树脂粉料自动成型机
图片尺寸1394x1466
一种钢管自动成型机控制系统技术方案
图片尺寸1000x925
注塑机成型基本原理
图片尺寸1280x886
一种全自动生物质燃料加速增压成型机及其控制方法
图片尺寸1877x1326
模压水泥瓦成型机zwcⅡ总图和液压原理图dwg格式
图片尺寸800x565
免堵式生物质颗粒燃料成型机
图片尺寸2125x1146
注塑成型原理-----将塑料颗粒定量加入到注塑机的料筒内,通过料筒的
图片尺寸974x679
sz250a型塑料注射成型机液压系统设计
图片尺寸820x646
发泡成型
图片尺寸538x311
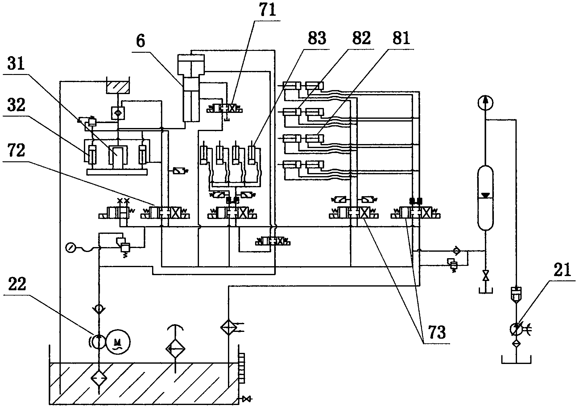
钢管管端成型机液压原理图 说明书
图片尺寸259x236
cn201073828y_塑料垫圈自动成型机失效
图片尺寸1921x1271
注射成型机制造技术
图片尺寸1000x754
一种自动钢球铸造成型机
图片尺寸1286x1418
包装成型机械工作原理
图片尺寸438x282
木塑复合材料热压成型机设计【10张cad高清图纸,文档所见所得】【yc
图片尺寸1200x800