海信赵希枫

智能化不贪大求全对话海信智慧生活副总工程师赵希枫
图片尺寸640x702
智能化不贪大求全——对话海信智慧生活副总工程师赵希枫_产业_发展
图片尺寸640x450
智能化不贪大求全对话海信智慧生活副总工程师赵希枫
图片尺寸640x484
海信家电研发中心领导到访csc
图片尺寸1080x720
69696969赵希枫表示,海信推出的hisenseailife平台将旗下的
图片尺寸600x400
69696969赵希枫表示,海信推出的hisenseailife平台将旗下的
图片尺寸600x400
海信智慧生活:不做伪智能,将用户的生活想象变现_全屋_赵希枫_产品
图片尺寸600x399
海信智慧生活:不做伪智能,将用户的生活想象变现_全屋_赵希枫_产品
图片尺寸1200x798
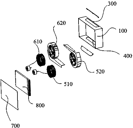
cn111623421a_一体式空调在审
图片尺寸1653x1838
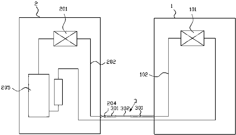
cn110500753b_多温区送风系统的风阀配对方法,装置及多温区送风系统
图片尺寸1913x1366
北师大小虾第一课时 1课时 南阳市 第十七小学 赵希枫
图片尺寸1080x810
2020-05-22 申请(专利权)人:海信(山东)空调有限公司 发明人:赵希枫
图片尺寸1098x1092
公布/公告号 cn107238131b 公布/公告日期 2020-04-21 发明人 赵希枫
图片尺寸260x245
2020-05-22 申请(专利权)人:海信(山东)空调有限公司 发明人:赵希枫
图片尺寸1098x1092
2019-11-19 申请(专利权)人:海信(山东)空调有限公司 发明人:赵希枫
图片尺寸340x309
专利 海信(山东)空调有限公司 专利详情申请号 cn201810745551.
图片尺寸442x427
专利 海信(山东)空调有限公司 专利详情 申请公布号 cn105090104a
图片尺寸948x1000
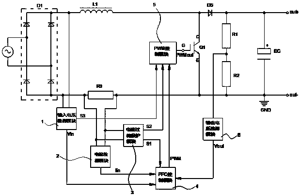
cn108923377a_一种pfc电路的igbt过流保护装置及方法有效
图片尺寸619x404
专利 海信(山东)空调有限公司 专利详情 申请公布号 cn108087983a
图片尺寸767x438
2019-11-19 申请(专利权)人:海信(山东)空调有限公司 发明人:赵希枫
图片尺寸340x311