电表箱cad简图

配电柜|电表箱_网易订阅
图片尺寸617x679
关于住宅电表箱位置的设置
图片尺寸760x479
讲解电能表与互感器
图片尺寸640x480
收藏的弱电系统cad图例_施工图_文档_资料
图片尺寸825x544
一,总配电箱(柜)
图片尺寸770x522
高压均质机的"魅力"真有这么大?_物料_生产_染料
图片尺寸500x255
电表的接法有几种安装电表要注意什么
图片尺寸492x354
在每个电表箱安装一个采集器,再将采集器通过485或者载波的方式和配变
图片尺寸628x432
建筑工地出入口控制系统图及大样图,cad格式,4个部分_施工_文档_图纸
图片尺寸1080x646
直接在居民客户的每个楼道的电表箱安装一个具备远程通讯功能的采集器
图片尺寸360x176
这种电路在你用的电表盖上就有.故:绿色电流表指示b相电流.
图片尺寸595x318
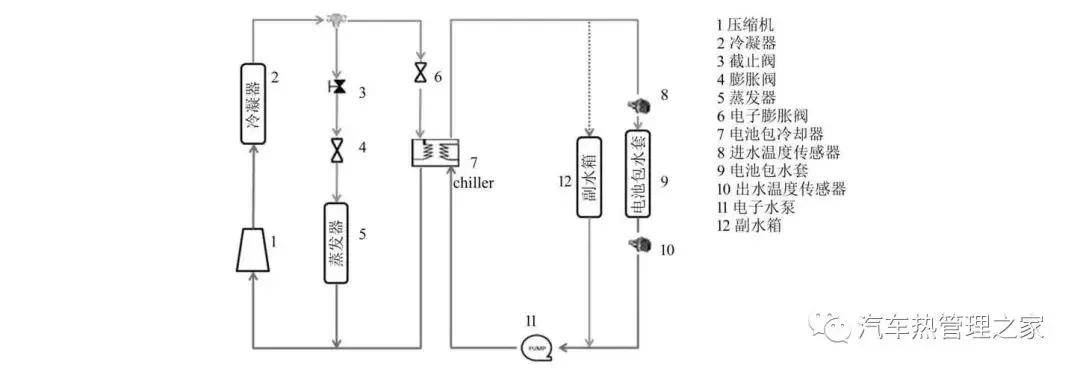
基于kuli的某新能源车型电池包冷却与空调系统优化
图片尺寸1080x375
cad怎么改线条颜色?不妨试一试这三种方法吧!_图纸_软件_图层
图片尺寸1638x924
有些地方对配电箱有些特殊要求,比如配电箱是否要安装电表?
图片尺寸800x447
9表电表箱钣金结构图,都学习下!
图片尺寸607x520
2023机器人核心部件丝杠业:高壁垒大空间多企业布局加
图片尺寸414x513
hal代表(ew)dd手车式2,aw代表电表箱1,al代表照明配电箱具体含义如下
图片尺寸667x428
超全cad图例符号画法大全,看过的都收藏了_管道_标高_系统
图片尺寸579x184
选择好安装的器件后,将新增配电箱规划安装在原有配电箱的旁边,其距离
图片尺寸1255x751
塑料电表箱
图片尺寸220x143