电阻箱原理图

电阻箱组成及电阻器选用方法
图片尺寸444x360
用图甲所示的电路测量待测电阻rx的阻值,图中r为电阻箱
图片尺寸471x239
630kw水泵水阻柜电气原理图
图片尺寸834x1178
(填"变大""变小"或"不变")电阻箱是一种能够表示出电阻器,如图中乙
图片尺寸264x195
半偏法r1为什么接大量程电阻箱
图片尺寸618x436
其中rx为待测电阻,r为电阻箱,s为单刀双掷开关,r
图片尺寸459x190
插孔式电阻箱怎样算电阻?
图片尺寸363x354
发电机中性点接地电阻柜工作原理图
图片尺寸900x886
液体电阻起动柜原理图
图片尺寸610x458
电阻箱的工作原理
图片尺寸496x401
由图2—5—6(a)可知,当控制器手柄置于第1挡时,电阻元件短接线在m处
图片尺寸963x734
电阻箱
图片尺寸768x1024
3如图所示电路中r1表示电阻箱那么该电路c
图片尺寸693x520
电阻箱
图片尺寸691x302
在用电阻箱,电压表测定一个未知定值电阻rx的阻值时,小明设计了如图甲
图片尺寸514x170
实验室提供下列器材a电源电动势e内阻rb电阻箱0999Ωc电流表006a03a
图片尺寸624x234
水阻柜启动原理图
图片尺寸749x562
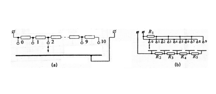
十进制电阻箱的制作
图片尺寸900x284
电箱电路图.doc
图片尺寸792x1120
5|综合配电箱二次原理图.
图片尺寸1349x717