继电器互锁

求继电器互锁电路图
图片尺寸871x580
展开全部 如图就这样,两个接触器做好互锁就好.
图片尺寸1080x801
两个继电器互锁电路图
图片尺寸536x302
电工机 - 热门商品专区
图片尺寸2268x1113
电气互锁控制电路图
图片尺寸444x441
朋友们大家好我是大俵哥,今天我们一起来看一下时间继电器怎么自锁.
图片尺寸640x464
接触器互锁正反转接线_哔哩哔哩_bilibili
图片尺寸1080x675
接触器互锁正反转接线_腾讯视频
图片尺寸720x1280
两个互锁的继电器同时得电哪个先动作? - 知乎
图片尺寸517x448
继电器互锁电路
图片尺寸920x1302
请求各位大侠 ,求用两个点动开关控制两个继电器互锁功能线路图
图片尺寸362x489
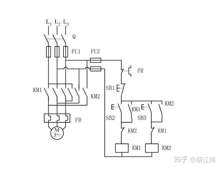
双重互锁正反车(控制回路) 控制回路电源经熔断器(fu2)接热继电器常闭
图片尺寸2440x1341
互锁电路原理图,电路基础知识,电工必备基础电路
图片尺寸2976x2761
如和实现继电器的自锁和互锁
图片尺寸600x450
什么是接触器的自锁和互锁?
图片尺寸1162x1268
什么是电气互锁?自锁?以及常见自锁电路_回路_控制_电动机
图片尺寸950x830
三个交流接触器怎么互锁?大俵哥的实物高清图一目了然
图片尺寸1920x1080
两个互锁的继电器同时得电哪个先动作?
图片尺寸745x570
三相电机正反转双重互锁
图片尺寸720x1280
电工知识分享,接触器的互锁
图片尺寸1080x1429