阿帕奇图纸

阿帕奇武装直升机机身两侧上方的圆孔是什么东西啊?
图片尺寸2048x1423
火力凶猛防御一流的美军"阿帕奇"武装直升机
图片尺寸1200x912
一架载重量大的直升机图纸,飞机越大越好,要图片,急需!
图片尺寸765x1024
ah64阿帕奇三视图
图片尺寸773x917
ah64阿帕奇立体剖视图
图片尺寸992x631
system for providing a controlled deposition on wafers
图片尺寸2320x3408
engine exhaust assembly for a motorcycle
图片尺寸2595x3466
麦道ah-64a阿帕奇攻击直升机3d图纸素材模型stl/stp文件
图片尺寸1278x649
ah64阿帕奇三视图
图片尺寸922x768
ah64阿帕奇三视图
图片尺寸943x768
p90tr2000
图片尺寸3507x2480
ah64阿帕奇三视图
图片尺寸580x370
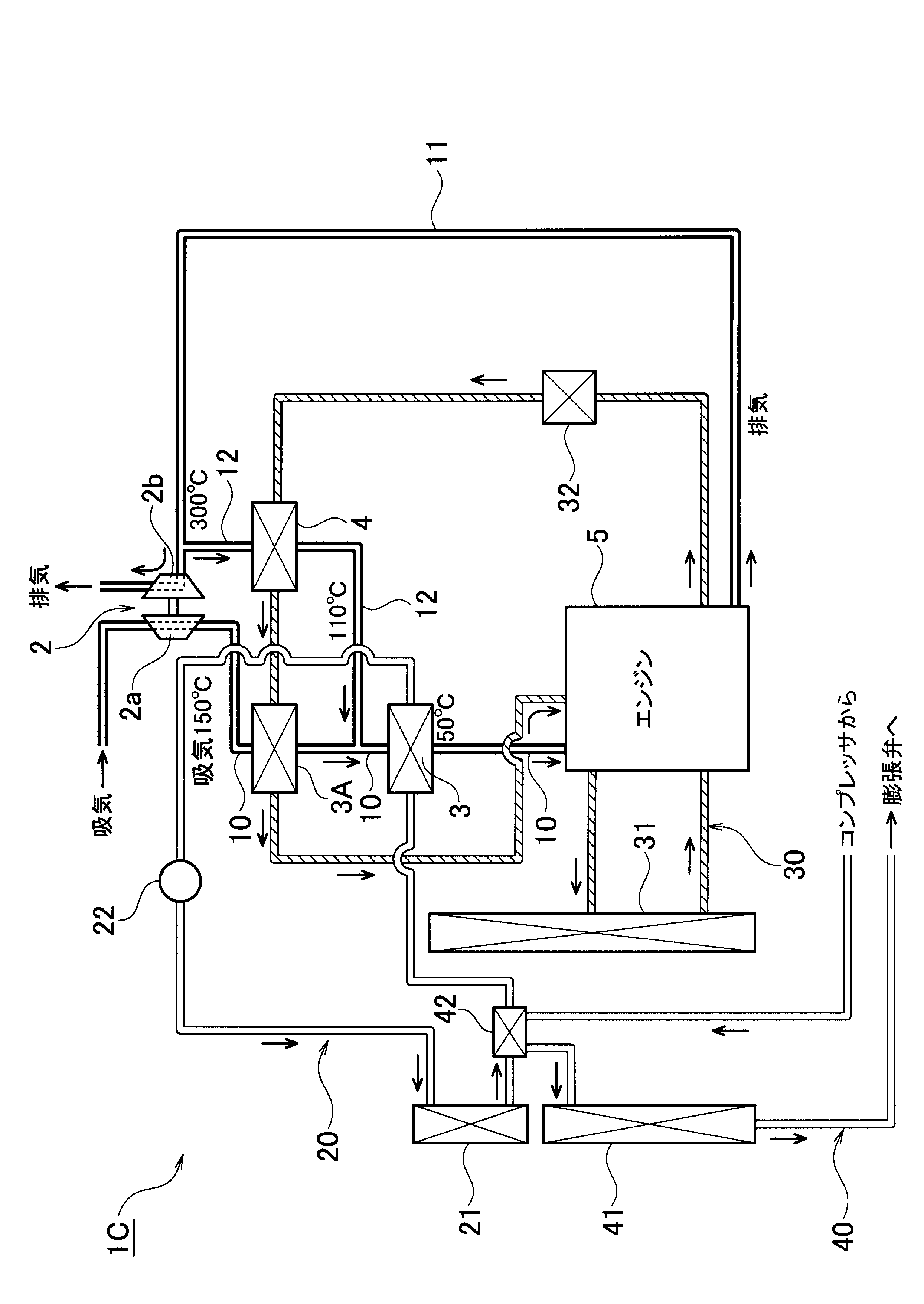
exhaust gas recirculation system
图片尺寸2489x3513
weapon mount useful for combat vehicle
图片尺寸2320x3408
ah-64"阿帕奇"武装直升机
图片尺寸574x385
求长弓阿帕奇平面图
图片尺寸500x693
system for and method of, providing a header an
图片尺寸2122x3481
a brake for a bicycle wheel with opposed frictio
图片尺寸2255x3067
萌新阿帕奇武装直升机自学练手画的不够精细
图片尺寸1707x865
procedes et systemes daffichage automatique din
图片尺寸1949x2197