举升机电路图

小剪式举升机设计-剪叉式【全套含cad图纸】
图片尺寸1200x800
汽车举升机的使用与保养基础知识讲座 下——刊自《汽车维修与保养》
图片尺寸423x542
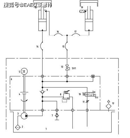
大家帮我看看子母剪式举升机的液压原理!和气动原理!
图片尺寸612x816
子母剪式液压举升机问题!
图片尺寸612x816
大家帮我看看子母剪式举升机的液压原理!和气动原理!
图片尺寸612x816
一种剪式举升机软起油路控制装置的制作方法
图片尺寸846x1000
汽车举升机的使用与保养基础知识讲座 下——刊自《汽车维修与保养》
图片尺寸540x703
一种汽车举升机控制器制造技术
图片尺寸703x1000
液压升降台设计【剪叉式举升机】【幅面2600×1400mm起升最大重量3t起
图片尺寸700x490
一种用于举升机的液压控制系统
图片尺寸1654x1370
汽车举升机的使用与保养基础知识讲座 下——刊自《汽车维修与保养》
图片尺寸418x445
升降控制电路单元及双柱举升机直降辅助电路
图片尺寸2477x1330
各位老师,我求三层液压升降台控制电路升为三相电动机控制,降为电磁卸
图片尺寸774x540
基于cadcae技术的剪刀式汽车举升机结构设计-双铰接 剪叉式【7张cad
图片尺寸1200x800
一种防倾的超薄剪式举升机及其控制方法技术
图片尺寸914x1000
升降控制电路单元及双柱举升机直降辅助电路的制作方法
图片尺寸536x1000
举升机
图片尺寸634x531
小剪举升机用电控液压站220v
图片尺寸706x413
134汽车举升机cad图纸
图片尺寸820x1159
380v举升机电路接线图
图片尺寸800x824