乙苯制苯乙烯

苯乙烯的生产工艺
图片尺寸460x679
苯乙烯的工艺流程(详细)
图片尺寸723x492
苯乙烯生产工艺
图片尺寸977x573
84万吨苯乙烯生产项目流程简介和模拟
图片尺寸1292x410
德国法本公司和美国陶氏化学公司于1937年采用乙苯脱氢法进行了苯乙烯
图片尺寸650x396
苯乙烯生产工艺流程图
图片尺寸1282x812
苯乙烯生产工艺流程
图片尺寸800x1132
10分如图是一套实验室制取乙烯并验证乙烯具有还原性的实验装置请将
图片尺寸1417x895
乙苯脱氢制苯乙烯
图片尺寸920x1302
ffffff;font-family:microsoft yahei;font-size:16px;">苯乙烯
图片尺寸960x600
无忧文档 所有分类 工程科技 能源/化工 苯乙烯生产工艺 我国乙苯脱氢
图片尺寸893x458
化合物的获得与应用第2单元食品中的有机化合物第2课时石油炼制乙烯学
图片尺寸641x377
第3页 (共21页,当前第3页) 你可能喜欢 乙苯脱氢制苯乙烯 固定床反应
图片尺寸1080x810
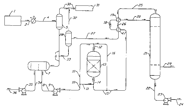
二段绝热乙苯脱氢制苯乙烯实验装置说明
图片尺寸920x1302
(2020·济南大学城实验高级中学高三月考)乙苯催化脱氢制苯乙烯反应
图片尺寸828x1010
研投苯乙烯在一体化和非一体化成本之间震荡
图片尺寸554x256
乙苯制苯乙烯过程的废水处理方法
图片尺寸709x420
实验二十八乙苯脱氢制苯乙烯实验
图片尺寸920x1277
苯乙烯
图片尺寸604x1210
乙苯脱氢制苯乙烯
图片尺寸569x678