井控系统流程图

系统控制流程图
图片尺寸700x1057
井口回压调控方法与装置与流程
图片尺寸1000x420
一种全自动固井成套控制的方法与流程
图片尺寸1000x447
一种基于plc的矿井通风控制系统的制造方法与工艺
图片尺寸1000x931
一种井口应急控制系统技术方案
图片尺寸1000x765
61流程图
图片尺寸760x460
2钻井作业过程岗位风险描述: 钻井工程工艺流程图
图片尺寸443x973
井口远程智能生产管理系统
图片尺寸1056x572
图 2 组合钻机"井工厂"钻井模式施工流程
图片尺寸1575x1027
井控设备试压操作规程
图片尺寸810x570
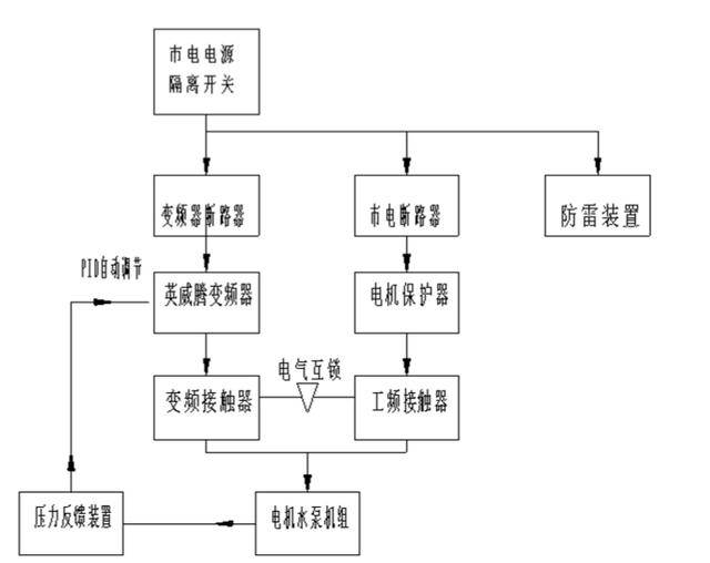
深井水泵怎样接变频器?
图片尺寸640x508
钻井液固控系统ppt
图片尺寸1080x810
系统工作流程图
图片尺寸517x459
基于plc控制器的矿井信号系统的设计
图片尺寸445x249
cn101476486a_井下中央泵房排水自动监控系统失效
图片尺寸1947x2330
油田钻井井控四七动作程序(起下钻)
图片尺寸640x452
cn107786640a_一种城市智能井盖系统及管理方法在审
图片尺寸1584x2273
天然气开采井井口工艺流程图
图片尺寸535x270
钻井井控设备教程pdf311页
图片尺寸972x729
华北油田公司钻井井控实施细则
图片尺寸1067x960