倒流防止器动画

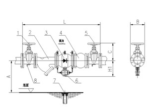
倒流防止器的图示
图片尺寸676x283
倒流防止阀动画演示
图片尺寸650x472
减压型倒流防止器
图片尺寸950x571
倒流防止器的图示
图片尺寸582x482
消防阀门之倒流防止器
图片尺寸1053x505
倒流防止器
图片尺寸600x600
倒流防止器
图片尺寸983x1209
倒流防止器原理图是怎样的
图片尺寸591x639
9款df41x倒流防止器
图片尺寸1273x942
倒流防止器的图示
图片尺寸679x216
倒流防止器与止回阀:保障水质的核心设备解析
图片尺寸640x230
倒流防止器的工作原理与应用
图片尺寸623x449
给水倒流防止器图例
图片尺寸1385x990
倒流防止器的图示
图片尺寸637x346
倒流防止器详解:安装注意事项与规范
图片尺寸969x772
倒流防止器详解:安装注意事项与规范
图片尺寸943x1028
低阻力倒流防止器,多种规格供选择
图片尺寸960x1280
低压力倒流防止器
图片尺寸1596x999
低阻力倒流防止器
图片尺寸298x220
倒流防止器安装示意图
图片尺寸1395x623