储能原理图

储能电芯供应商及产业链汇总
图片尺寸810x308
电化学储能项目典型架构1,工作原理2,系统集成六大技术路线(1)集质浇
图片尺寸1080x675
图②:压缩空气储能原理示意图.汉青制图(星球研究所)
图片尺寸594x578
能源互联网新形态下储能如何发展?
图片尺寸640x310
储能容量优化配置方法简介
图片尺寸944x389
液化空气储能(laes)原理图,图片来源:中国知网,《油气与新能源》当前
图片尺寸649x598
给中央政治局上课的刘院士对储能有不同看法
图片尺寸738x550
光伏储能成行业发展趋势
图片尺寸800x499
储能系统户用储能分类
图片尺寸1032x491
飞轮储能工作原理示意图原 理:一种机械式储能,是基于高度落差对储能
图片尺寸581x567
熔盐储能工作原理
图片尺寸1530x704
光储充综合新能源储能系统研究笔记
图片尺寸666x356
储能系统户用储能分类
图片尺寸1074x375
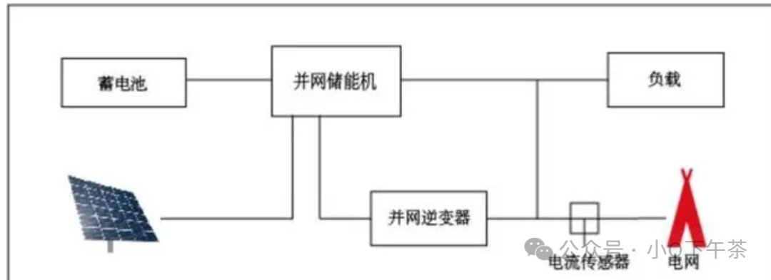
光伏储能系统原理图解(光伏储能系统图片)
图片尺寸800x391
适用于储存可再生能源,目前或即将投入商业使用的储能技术都有哪些?
图片尺寸711x522
图8 超导磁储能结构原理资料来源:曹雨军等《超导储能在新能源电力
图片尺寸463x235
学习可实现自发自用削峰填谷光伏储能系统解决方案及工作方式解析
图片尺寸960x720
电池储能系统
图片尺寸1000x788
储能
图片尺寸834x571
储能系统户用储能分类
图片尺寸1080x393