催化燃烧图纸

一种活性炭吸附脱附催化燃烧系统
图片尺寸2573x1472
63000催化燃烧图下载(980.56 kb,dwg格式) 机械cad图纸
图片尺寸1129x842
2000方处理量催化燃烧装置制作图 - 环保图纸 - 沐风网
图片尺寸820x609
整体式有机废气催化燃烧装置
图片尺寸1701x1455
催化燃烧技术图纸.催化燃烧技术图纸,含三维图,激光切割排版图 - 抖音
图片尺寸1466x733
催化燃烧设备工作原理图
图片尺寸1190x705
化工废气的催化燃烧处理方案
图片尺寸1108x801
催化燃烧装置下载(573.03 kb,dwg格式) 机械cad图纸
图片尺寸870x624
4万风量活性炭吸附-脱附 催化燃烧设备装置全套生产cad图纸
图片尺寸820x776
蓄热式催化燃烧设备|rco蓄热式催化燃烧设备-泊头迈程环保蓄热式催化
图片尺寸900x318
涂装室有机废气催化燃烧处理系统技术方案
图片尺寸1000x784
4万催化燃烧 - 通用设备图纸 - 沐风网
图片尺寸820x459
有机废气吸附浓缩 催化燃烧工艺机械设备cad图纸
图片尺寸1158x545
一种筒式沸石转轮吸附浓缩及旋转式蓄热催化燃烧装置
图片尺寸1708x981
催化燃烧图纸ch300设计图
图片尺寸672x501
催化燃烧工艺图下载(286.06k,dwg格式) 机械cad图纸
图片尺寸833x563
65w催化燃烧工艺cad图纸环保
图片尺寸785x556
5000风量催化燃烧图下载_石油,化工_机械图纸 - 机械5
图片尺寸820x584
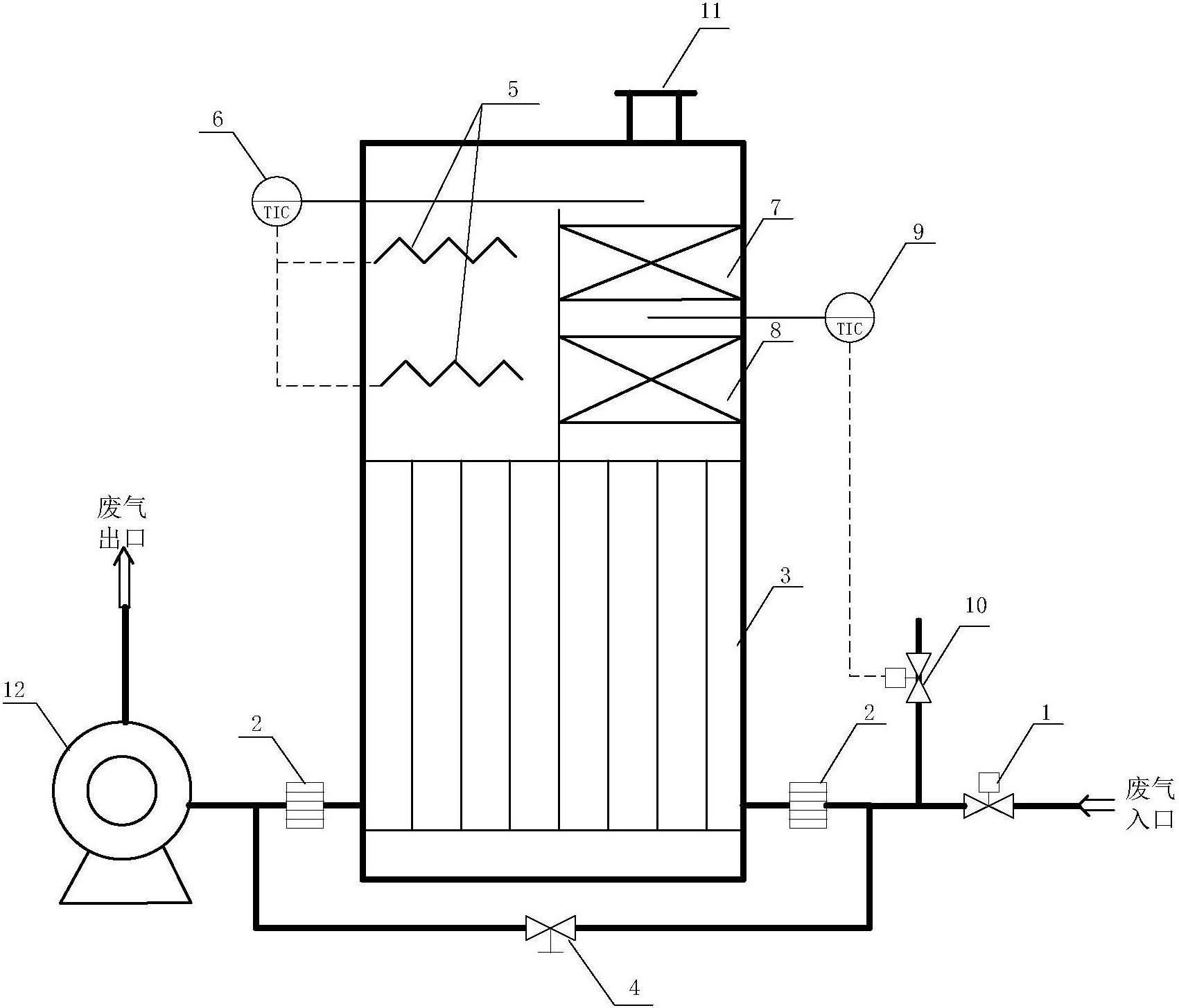
一种立式有机废气催化燃烧装置的制作方法
图片尺寸797x1000
vocs废气处理2万风量催化燃烧装置图纸
图片尺寸542x361