光伏电站接线图

光伏百科 | 分布式光伏施工手册,详细全面!
图片尺寸1280x510
acrel1000dp分布式光伏系统在某重工企业18mw分布式光伏中应用
图片尺寸644x345
安科瑞adl400n-ct/d10 户用分布式光伏能量管理双向计量智能仪表_系统
图片尺寸1481x884
光伏系统接线图
图片尺寸796x1060
太阳能控制器接线示意图-调光方式
图片尺寸1594x1159
下面雅楠就给大家说明一下贷款安装光伏电站的风险以及原因.
图片尺寸750x1107
太阳能发电逆变器接线图
图片尺寸750x561
太阳能电池板 100w单晶光伏板 18v充瓦 太阳能路灯光伏电池组件
图片尺寸790x1095
光伏储能 | 直流供电,未来可期?
图片尺寸640x455
光伏电站建设 电网接入示意图
图片尺寸716x481
安科瑞分布式光伏系统的应用分析
图片尺寸1326x518
国际太阳能光伏网
图片尺寸1000x537
太阳能离网发电系统的升级改造
图片尺寸1451x1026
分布式光伏并网专用低压断路器 jpj-ar-10a
图片尺寸593x638
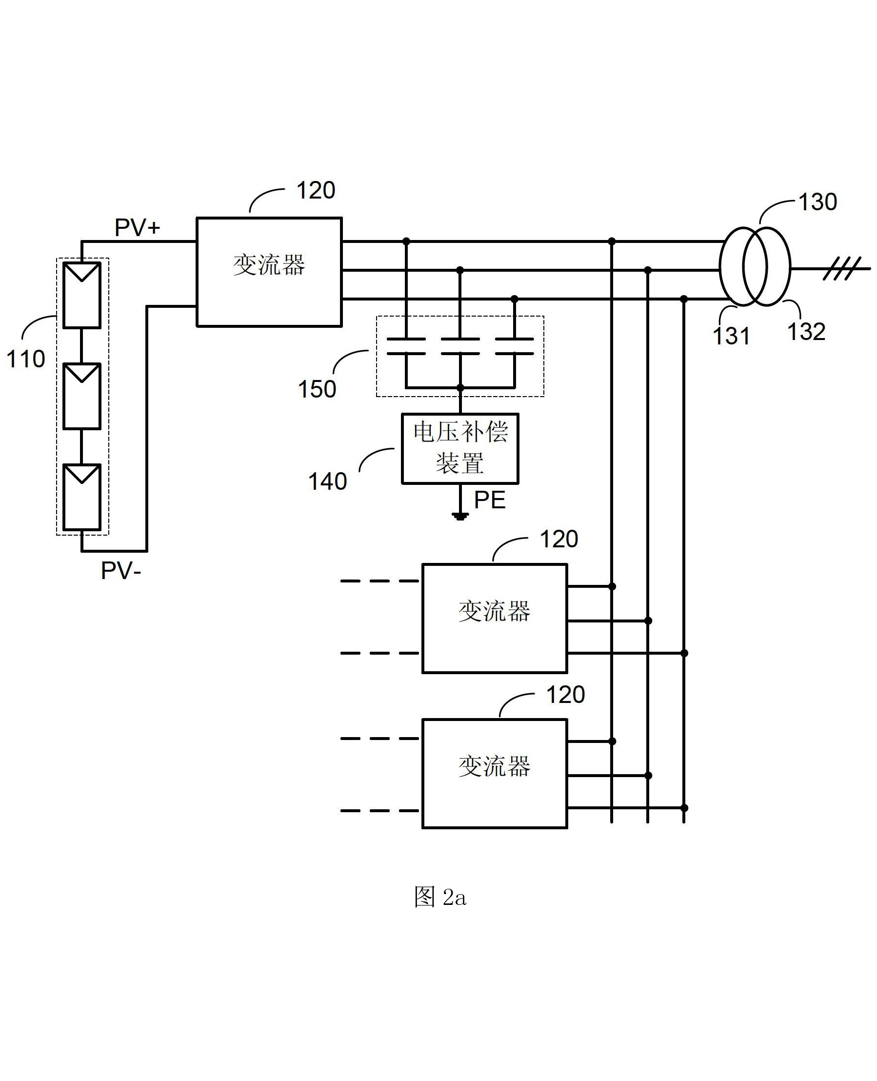
光伏发电系统及应用于该系统的电压补偿装置,变流器
图片尺寸1798x2216
太阳能板串联并联哪个好
图片尺寸1185x724
光伏电站电气主接线
图片尺寸700x486
并网型光伏发电系统
图片尺寸640x491
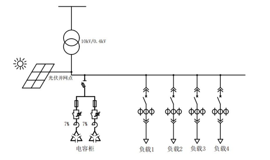
浅析分布式光伏现场中低压无功补偿的应用--安科瑞张云_接入_光伏电站
图片尺寸926x550
acrel1000dp光伏监控系统在尚雷仕健康科技有限公司分布式光伏并网
图片尺寸1547x951