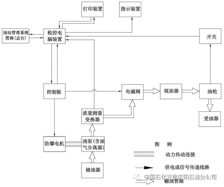
加油机工作原理图

加油机没加油时却走数了这个问题这样解决
图片尺寸640x615
加油机工作流程
图片尺寸893x661
一种基于ai无感加油的加油机
图片尺寸1713x1060
加油机电路系统图1(1)
图片尺寸1712x2444
电控汽油机组成及工作原理
图片尺寸1080x810
南京江淮5吨油罐车大马力爬坡王 运油车 加油车 液罐车
图片尺寸550x477
被拆穿后还不让离开,民营加油站要留个心_加油机
图片尺寸1080x599
1.1 自吸泵燃油加油机的工作原理
图片尺寸893x365
加油机控制系统及方法与流程
图片尺寸1000x744
加油那么多次其中的小秘密你知道多少
图片尺寸705x515
加油机维修知识ppt
图片尺寸1080x810
2升水是多少斤水,2升水是多少斤水插图1
图片尺寸640x468
河北衡信单枪单油品税控加油机,加油站防爆加油机,ic卡加油机
图片尺寸542x676
加油机工作原理及组成部分.
图片尺寸1080x810
传统汽油机结构示意图
图片尺寸1080x810
一种悬挂式加油系统技术方案,悬挂式加油机专利_技高网
图片尺寸1000x856
油气回收加油机
图片尺寸629x984
工作特点:加油机在运行时,油罐至油泵之间管路中的油液流动为负压吸油
图片尺寸720x602
加油机怎样布管道?
图片尺寸450x292
通用机械设备 泵与阀门 泵 光正新品直销etp-80油泵总成
图片尺寸600x416