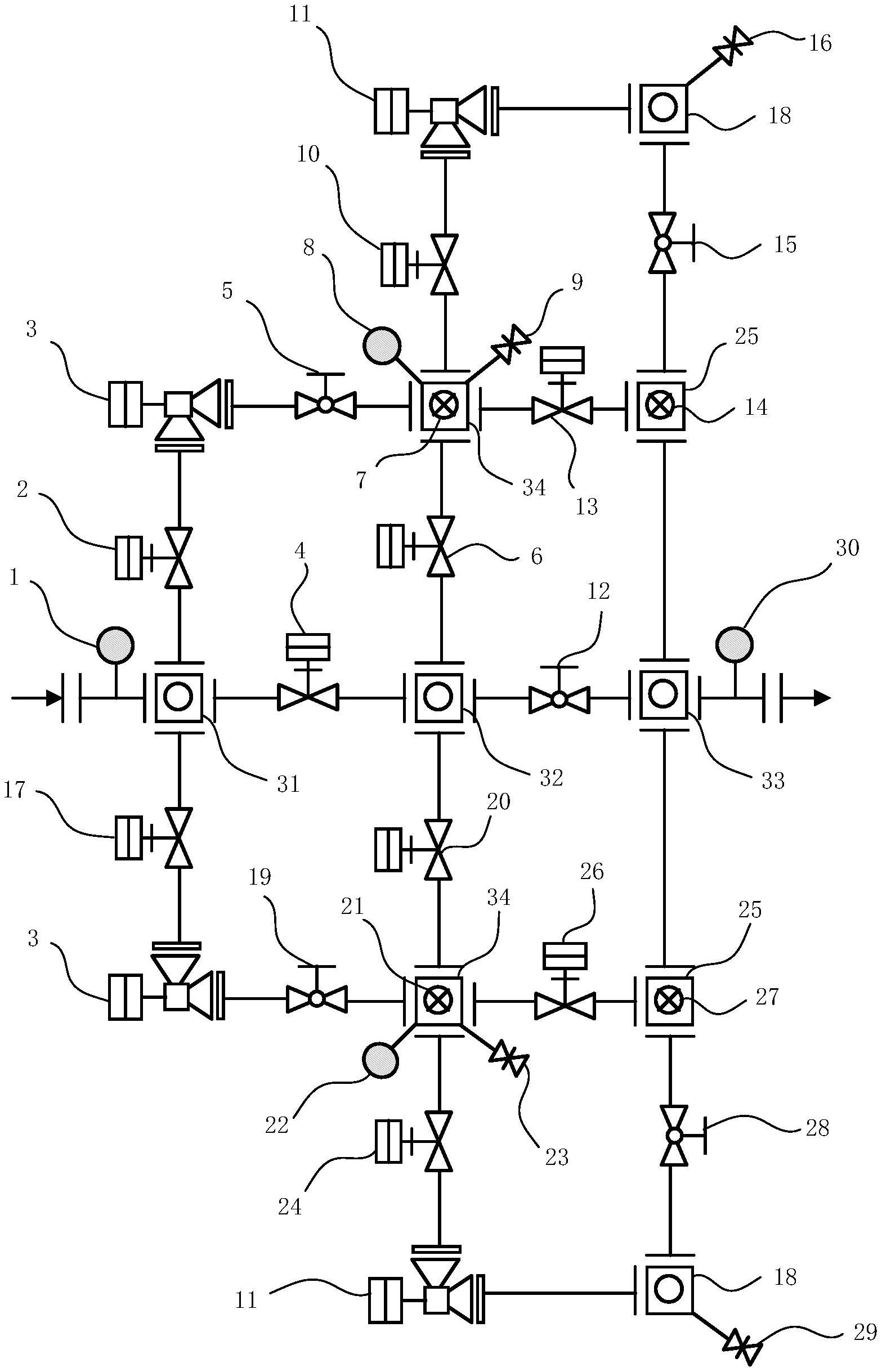
压井管汇开关示意图

35mpa压井管汇各闸阀编号及待命工况下的开关状态
图片尺寸1056x1330
压井节流管汇结构图
图片尺寸899x534
港6-36-3井节流管汇示意图
图片尺寸772x832
第六章节流与压井管汇11
图片尺寸920x690
管汇节流管汇压井管汇课件
图片尺寸920x517
实习技术员的基本功二
图片尺寸427x396
节流压井管汇
图片尺寸893x422
压井管汇ppt
图片尺寸1080x810
日本太平牌压力开关
图片尺寸663x945
三级井控设备展~~压井与节流管汇
图片尺寸490x340
高压自动节流管汇
图片尺寸1567x2438
压井管汇
图片尺寸1080x810
井口试压操作流程及注意事项
图片尺寸810x570
压井管汇ppt
图片尺寸1080x810
压力开关基础知识
图片尺寸438x431
三级井控设备展压井与节流管汇
图片尺寸968x686
低压压力开关上的转换切换功能是什么意思
图片尺寸838x471
中石化的井口试压流程 井口试压流程: 节流管汇闸门参照图(与现场
图片尺寸782x557
pgspds580sr电子式压力液位差压开关
图片尺寸1034x755
zsjy16bp消防压力开关安装使用说明
图片尺寸670x411