双控开关图解

四,双开双控开关怎么接线,二开双控接线图
图片尺寸700x516
一灯双控3种接法,为什么很多老师傅只会1种?附17种开关接线方法
图片尺寸716x430
卧室床头双控开关接线方法,学会不求人
图片尺寸1008x1792
开关二开双控什么意思
图片尺寸1050x594
一开双控,一开多控,二开多控接线分享#电工知识 #实用技术分 - 抖音
图片尺寸800x800
一灯双控3种接法,为什么很多老师傅只会1种?附17种开关接线方法
图片尺寸1052x1392
一灯双控3种接法,为什么很多老师傅只会1种?附17种开关接线方法
图片尺寸1280x942
单联双控开关接线图及接线方法_单联双控开关接线图
图片尺寸625x915
双控开关的多种接法,双控开关的工作原理-skey88-默认收藏夹-哔哩哔哩
图片尺寸964x602
开关接线图,喜欢的收藏. #图文伙伴计划 #工程人 #水电工 - 抖音
图片尺寸659x546
双开关怎么接,选择什么样的开关好
图片尺寸2183x1667
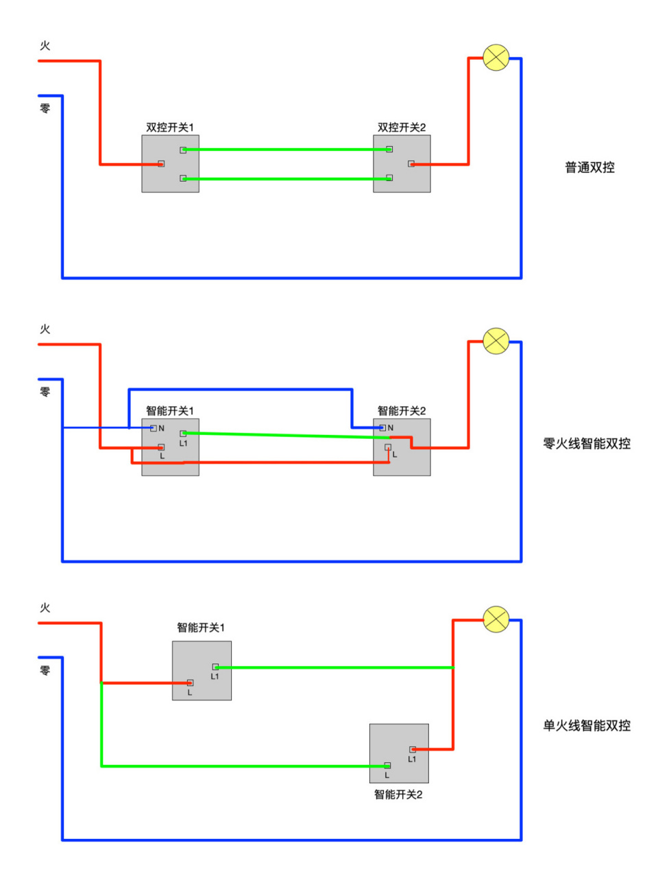
智能开关怎么实现双控?
图片尺寸960x1280
一个双控开关控制两盏灯
图片尺寸1338x876
"普通双控开关"改"米家智能开关"必备技能:双开双控改单控
图片尺寸1080x502
双控开关怎么接线 双控开关哪些品牌好
图片尺寸895x479
双控开关控制一盏灯的2种接法
图片尺寸653x457
双控开关接法
图片尺寸1080x890
智能墙壁开关实现双控(多控),如何接线?
图片尺寸2807x1801
一灯双控3种接法,为什么很多老师傅只会1种?附17种开关接线方法
图片尺寸1050x980
双开双控开关怎么接线
图片尺寸640x386