发射机原理图

bgtv4152型全固态电视发射机的原理与维护
图片尺寸916x698
基于mc2831的无线电发射原理图
图片尺寸1420x779
射频发射机的制作方法
图片尺寸1000x579
大神看看这个中频发射机电路有问题吗
图片尺寸400x360
调幅小功率广播发射机电路
图片尺寸952x417
fm调频发射器课程设计
图片尺寸1988x1440
控制激光束的发射的设备和方法
图片尺寸2357x1344
300mw调频发射机电路图
图片尺寸500x353
fm发射电路(1)
图片尺寸2614x906
图 2 直接变频发射机的典型结构
图片尺寸3780x815
调频电视发射机
图片尺寸385x387
高频实验,调频发射机与接收机_发射机和接收机原理-csdn博客
图片尺寸698x551
为调试航空波段电台制作简易am发射机 求电路图
图片尺寸2776x1317
我以前制作的锗管小功率摩尔斯码发射机
图片尺寸961x616
fm频率发射器电路图
图片尺寸956x525
远程ir发射器电路
图片尺寸1080x455
光发射机构成_光源调制_原理与故障分析-维库电子通
图片尺寸478x301
核火箭发动机
图片尺寸400x206
移动通信发射机
图片尺寸425x283
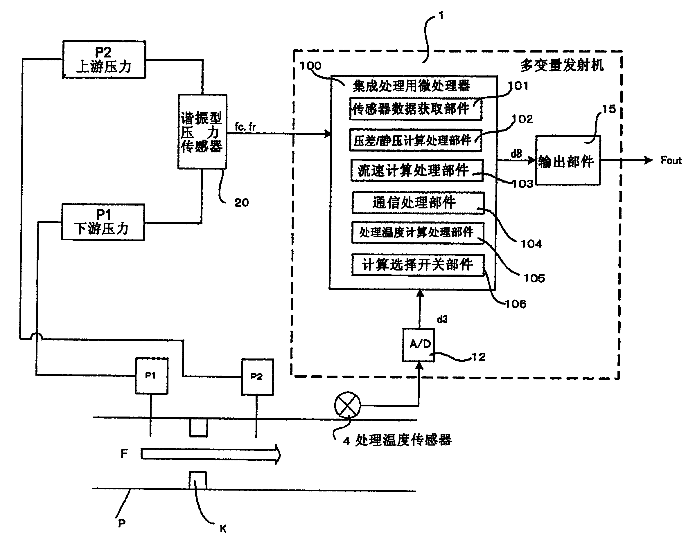
多变量发射机及其计算处理方法
图片尺寸2393x1912