吹灰器 零件图

同步节能高效蒸汽吹灰器-爱企查
图片尺寸2801x1576
jt-10压缩空气激波吹灰器 - 巩义市九通环保设备有限公司
图片尺寸1898x1184
vs-c25/45长伸缩式吹灰器_产品展示_吹灰器_锅炉吹灰器_蒸汽吹灰器
图片尺寸550x272
brl3d3z炉膛蒸汽吹灰器
图片尺寸457x510
膜片型声波吹灰器-北京中立优创科技有限公司|配件|机械设备|系统
图片尺寸910x570
吹灰器结构.pdf
图片尺寸625x385
vsgx固定旋转式吹灰器
图片尺寸550x315
膜片型声波吹灰器-北京中立优创科技有限公司|配件|机械设备|系统
图片尺寸1000x656
廊坊项目部 克莱德长伸缩式吹灰器学习
图片尺寸1600x1200
膜片型声波吹灰器
图片尺寸1000x433
大容量煤粉锅炉长伸缩式蒸汽吹灰器枪管变形失效分析
图片尺寸800x715
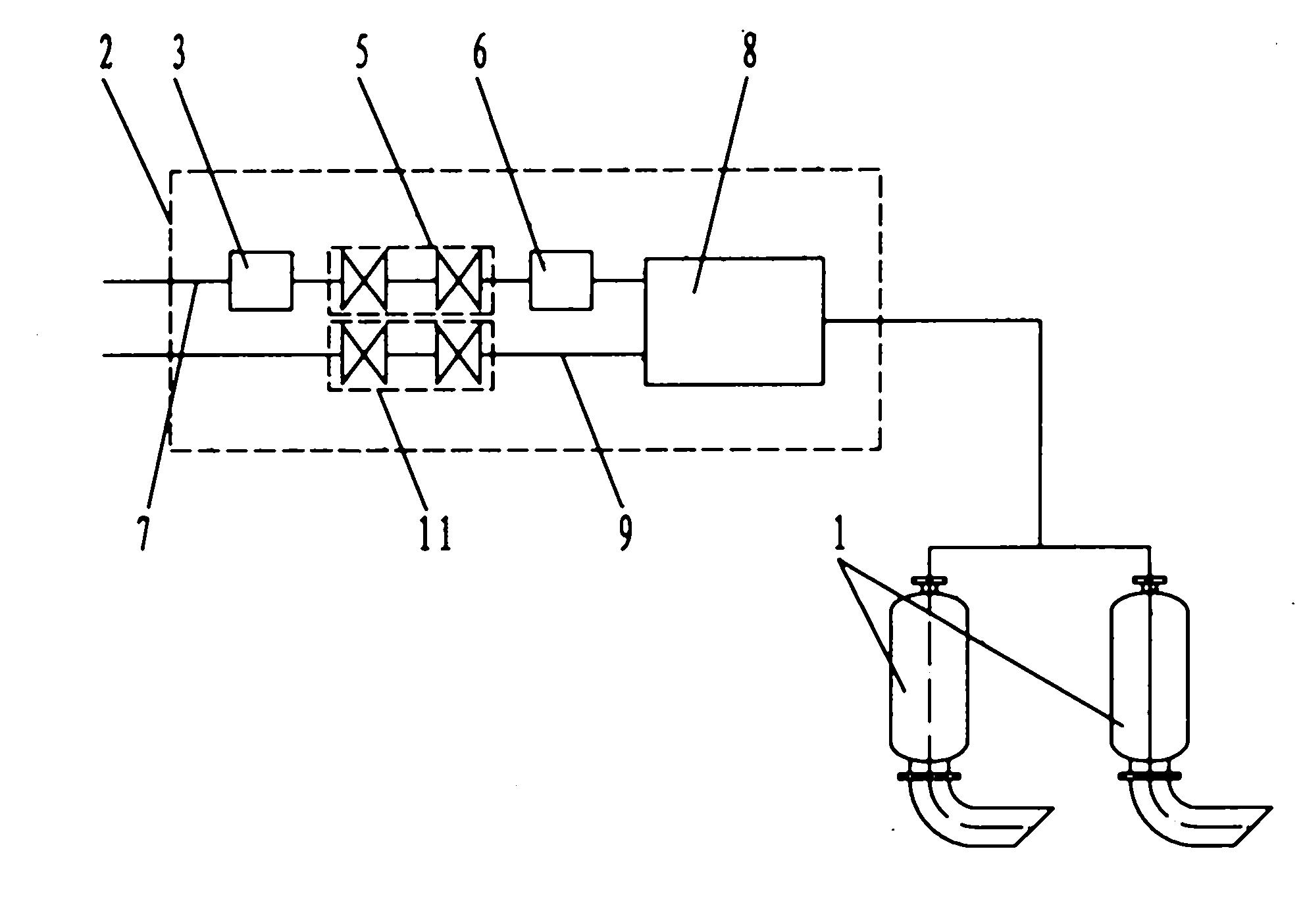
具有燃料过滤器的热爆脉冲吹灰器
图片尺寸1980x1405
一种锅炉吹灰器-爱企查
图片尺寸800x366
共振腔式声波吹灰器
图片尺寸1000x502
一种燃煤机组空预器冷端蒸汽吹灰器的制作方法
图片尺寸1100x1556
hs-sa-2 声波清灰器
图片尺寸550x399
燃气激波吹灰器
图片尺寸979x688
一种吹灰器行走箱
图片尺寸1000x901
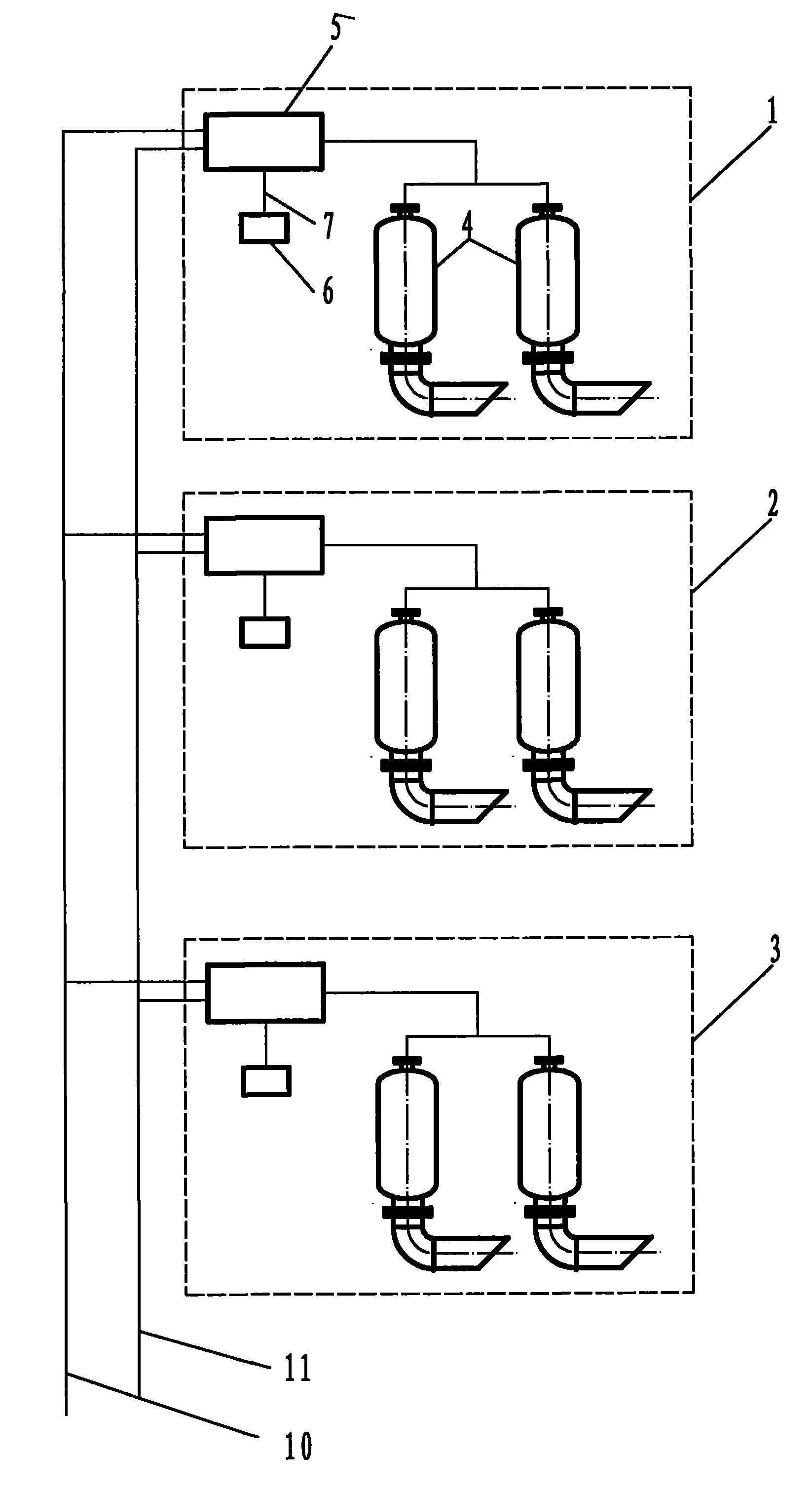
全分布式热爆脉冲吹灰器
图片尺寸1646x3021
固定旋转式蒸汽吹灰器
图片尺寸550x288