喷淋烟感cad图例

收藏!超全cad图例符号画法大全,看过的都收藏了
图片尺寸780x519
系统图:消防工程基本图形符号及工程图例:(1)消防工程灭火器符号(2)
图片尺寸555x352
暖通空调,给排水,消防cad图例符号大全与画法
图片尺寸640x1525
7,火灾报警系统图例
图片尺寸600x446
干工地知道这些cad看图技巧,从此不求人,老师傅都对你竖大拇指
图片尺寸473x767
火灾自动报警系统图形及文字符号大全,建议电气小白收藏
图片尺寸528x751
【diy活动作品展示】——我的第一个diy--烟雾报警器
图片尺寸640x465
小烟感大用处建议家家户户都安装
图片尺寸600x1641
感烟探头
图片尺寸263x252
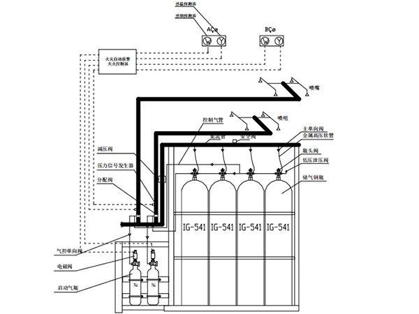
ig541灭火系统的组成_气体_报警_开关
图片尺寸600x450
分享消防喷淋管道安装图集资料下载
图片尺寸560x420
消防工程安装知识入门
图片尺寸660x318
ai论技地库喷淋点位的自动布置
图片尺寸660x381
某工业园宿舍生活区消防烟感探头平面图
图片尺寸760x552
机房消防整体设计方案机房气体灭火标王念海消防
图片尺寸800x568
控制室
图片尺寸560x403
(请点击查看大图)71公共区域电气布置图集71灯具,感应开关,烟感
图片尺寸600x905
【布线知识】最全的弱电系统标准cad图例
图片尺寸637x420
常见的弱电符号有哪些
图片尺寸789x259
结合装饰图进行精准定位· 照明线路走天花板预埋· 消防烟感线路走
图片尺寸990x595