堆煤传感器电气接线图

常用的传感器接线方法一次性看懂.#电气 #机械设计 - 抖音
图片尺寸1200x1360
堆煤传感器【价格,厂家,求购,使用说明】-中国制造网,湖北杭荣电气
图片尺寸491x399
捷顺车辆检测器接线图
图片尺寸696x406
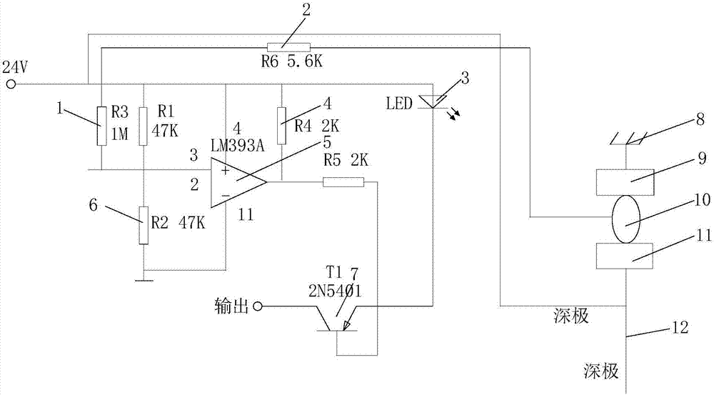
一种胶带运输机防堆煤保护电路
图片尺寸1000x553
jty-gm-ld3000en(b)接线示意图
图片尺寸540x265
cn202471175u_一种堆煤传感器失效
图片尺寸1000x708
消防部门对于一氧化碳的严格检测
图片尺寸600x375
vt3402点型可燃气体探测器接线图
图片尺寸825x507
校正电容:串接在偏转线圈回路中_接线图分享
图片尺寸750x1061
温感探测器接线图解
图片尺寸490x450
堆煤传感器
图片尺寸353x184
河北tccg-s4,煤改气泄露报警器,酒精气体报警器,可燃毒性气体报警器
图片尺寸727x540
电化学式传感器系统接线图
图片尺寸620x400
网站首页 海量文档 汽车/机械/制造 电气技术天津华宁系列传感器接线
图片尺寸792x1120
传感器接线图
图片尺寸1211x767
热电堆检测器工作原理 非分散红外气体传感器电路
图片尺寸1776x1191
为什么选对了热电堆传感器,做出来的额温枪还是被退货?
图片尺寸554x329
能美jty-gf-nsd246点型光电感物火灾探测器(防湿型)接线图
图片尺寸759x272
接近传感器2460gee-8dkm10-30vdc输出功率大
图片尺寸277x446
电磁流量计传感器接线图(完整版)
图片尺寸538x411