堆高车电路图

cn102105386a_用于双堆垛机工业载重车的液压系统失效
图片尺寸2370x1620
东方红5--10t叉车电路
图片尺寸891x1261
一种高位压缩垃圾车及其自动控制系统
图片尺寸1990x1495
天车电路图谁有给发一份
图片尺寸2208x3264
半电动堆高车动力单元
图片尺寸565x518
16-全车电路图
图片尺寸621x753
你对电动扫地车电路了解有多少?
图片尺寸951x685
c650车床的实用电路图 c650车床的实用电路图
图片尺寸1080x810
全电动堆高车结构图解及使用说明(6)
图片尺寸399x772
载货车起动电路简图
图片尺寸465x466
汽车整车电路图分析
图片尺寸1494x1440
一种高安全电动托盘车制造技术
图片尺寸1000x772
上汽奇瑞轿车电路图
图片尺寸829x570
汽车电路 沃尔沃 > 富豪960 大灯电路图 您好,欢迎来到宽1134x1468高
图片尺寸1134x1468
电瓶叉车电路图
图片尺寸2067x804
合肥宝发动力,【heli无黑烟绿色环保叉车】,heli
图片尺寸741x486
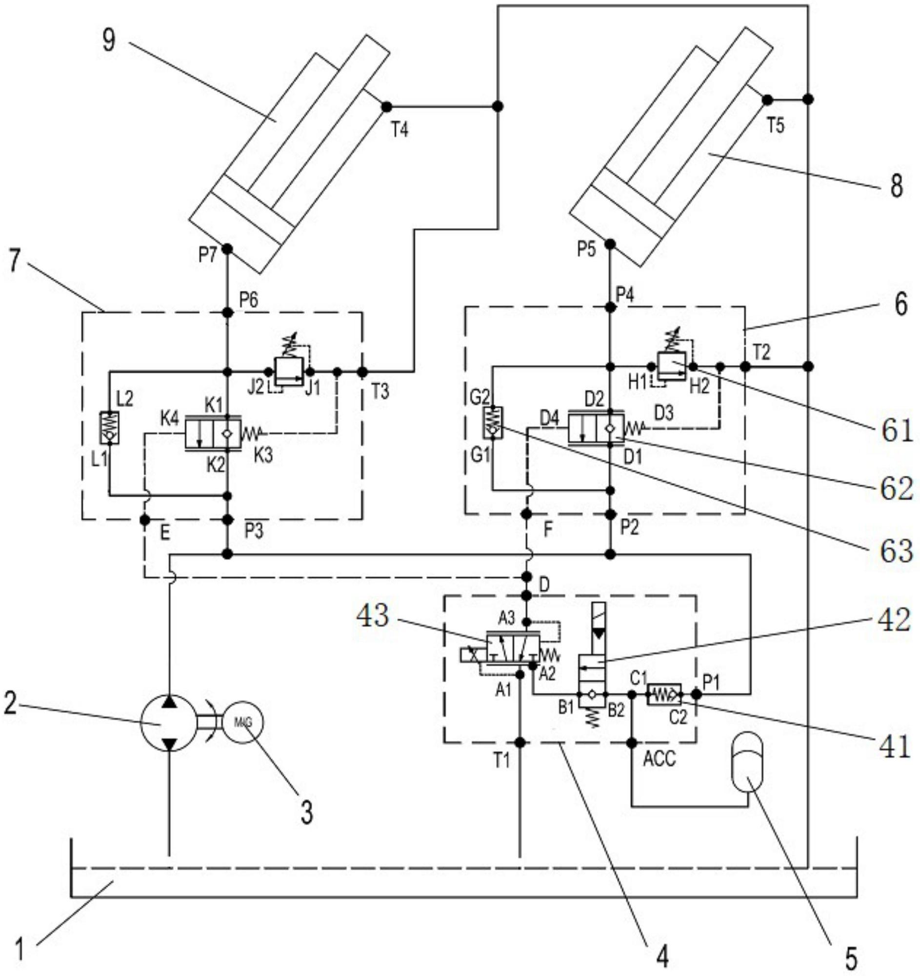
一种集装箱空箱堆高机下降能量回收系统
图片尺寸1886x2000
起重机电路
图片尺寸995x512
高空救援消防车电控系统的设计与开发(组图)
图片尺寸399x277
也可用于堆垛车,升降车,电动汽车等其它工业车辆
图片尺寸796x1000