小型吊机开关接线教程

最后两只手的母指轻轻将测试手把往下压,使温度上升到微动开关所在
图片尺寸453x573
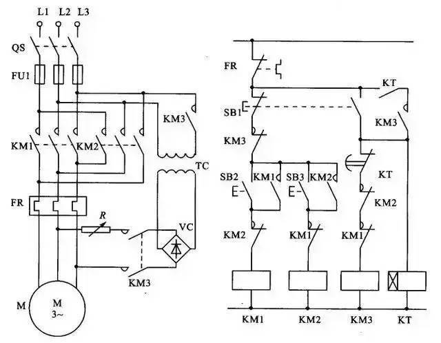
带点动的正反转起动电路10,单相电机接线图9,单相漏电开关电路8,电
图片尺寸640x398
带点动的正反转起动电路10,单相电机接线图9,单相漏电开关电路8,电
图片尺寸640x374
串联谐振成套装置(电科院)_试验_电压_电源
图片尺寸671x813
9,单相漏电开关电路8,电葫芦吊机电路7,电机正反转控制电路6,锅炉水位
图片尺寸640x480
串联谐振成套装置(电科院)_试验_电压_电源
图片尺寸648x872
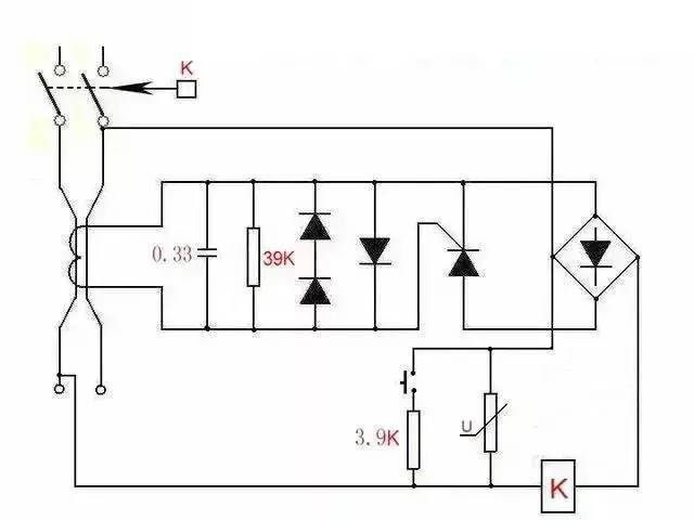
调速_电路_电机
图片尺寸640x498
21型开关接线20厘米 (收 21型 开关 (收藏加购谢谢)
图片尺寸800x800
带点动的正反转起动电路10,单相电机接线图9,单相漏电开关电路8,电
图片尺寸640x401
降压启动控制线14,自动循环往复控制线路13,双电容单相电机接线图12
图片尺寸640x635
小吊机微型电动葫芦手柄开关220v家用2按钮控制开关上下控制器 微型
图片尺寸750x1150
微行电动葫pa999升降开关怎么接!小吊机
图片尺寸1152x864
春雨吊运机480公斤机型接线
图片尺寸600x840
串联谐振成套装置(电科院)_试验_电压_电源
图片尺寸716x533
串联谐振成套装置(电科院)_试验_电压_电源
图片尺寸648x531
带点动的正反转起动电路10,单相电机接线图9,单相漏电开关电路8,电
图片尺寸640x294
串联谐振成套装置(电科院)_试验_电压_电源
图片尺寸648x648
调速_电路_电机
图片尺寸640x349
电满格万家暖春节期间福建电网运行安全平稳
图片尺寸1080x1763
电满格万家暖春节期间福建电网运行安全平稳
图片尺寸1080x1714