尼龙66 工艺流程图

69 尼龙66聚合过程与工艺 旭化成的pa66聚合工艺流程图,神马用的
图片尺寸1693x991
一般采用己二酸与己二胺缩聚法生产,典型尼龙66 生产工艺流程框图见图
图片尺寸618x316
尼龙6生产工艺流程
图片尺寸636x297
连续法生产尼龙66树脂工艺流程图
图片尺寸519x367
尼龙66工业丝生产工艺技术
图片尺寸832x613
尼龙66技术分享
图片尺寸704x437
神马股份(600810):四季度以来尼龙66价格上涨36.8%
图片尺寸640x318
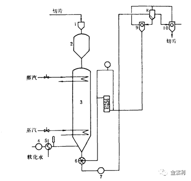
尼龙66盐缩聚工艺流程见图1
图片尺寸891x459
manganese ore processing
图片尺寸689x923
尼龙66中空纤维,其制造方法及其生产设备与制造工艺
图片尺寸700x1000
己二腈adn国产化后中国或将成为全球最大的尼龙66市场
图片尺寸606x257
山东108万吨/年pa66项目开工,附尼龙66生产方法和竞争格局分析_工艺
图片尺寸601x411
高效节能半连续尼龙66聚合装置制造方法及图纸
图片尺寸858x1000
尼龙6生产工艺流程
图片尺寸384x365
一种支化尼龙6的连续聚合工艺及其产品制造技术
图片尺寸1000x398
cn103044913b_原位增容制备超韧尼龙66纳米复合材料及其制备方法有效
图片尺寸1000x419
神马转债:尼龙66龙头,预计上市价格在115~120元之间_同花顺圈子
图片尺寸1080x498
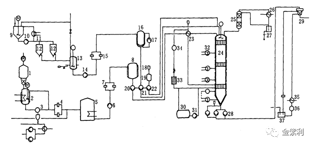
尼龙66连续缩聚工序流程图
图片尺寸1080x759
cn105670280a_一种用于车灯的玻纤增强尼龙6材料及制备方法在审
图片尺寸1000x496
尼龙66基本生产流程简图就尼龙66生产工艺流程而言,主要先通过乙二胺
图片尺寸553x272