干熄焦炉图纸

cn201100628y_膜式壁密封的干熄焦余热锅炉失效
图片尺寸922x2000
cn111996014a_一种低阶煤双解干熄卧式炉在审
图片尺寸2457x1675
该140t/h干熄焦装置的干熄炉结构为圆形截面竖式槽体(图1),外壳用钢板
图片尺寸430x410
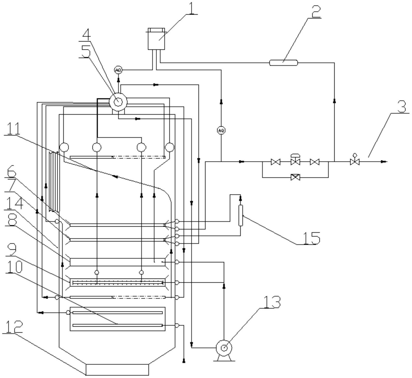
cn101033403a_高温高压自然循环干熄焦余热锅炉失效
图片尺寸1624x1973
一种干熄炉结构
图片尺寸1404x2076
本实用新型涉及干熄焦技术领域,尤其涉及一种干熄炉结构.
图片尺寸677x1000
一种干熄炉内衬耐火材料的拆除及卸料方法技术
图片尺寸480x590
干熄焦余热锅炉简介
图片尺寸645x475
一种用于煤焦化的干熄焦余热锅炉装置模型-爱企查
图片尺寸1697x1558
浅谈80th高温高压干熄焦余热锅炉特点
图片尺寸364x453
本发明涉及焦化干熄焦生产工艺和设备制造技术领域,尤其是一种与干熄
图片尺寸389x444
cn101709222a_一种新型结构的干熄炉壳体有效
图片尺寸1554x2113
cn209352824u_一种干熄焦系统有效
图片尺寸1000x923
本发明涉及干熄焦技术领域,尤其涉及一种干熄炉结构及干熄炉中焦炭
图片尺寸676x1000
干熄焦_现代焦炉生产技术
图片尺寸1446x1084
一种采用烟气炉进行干熄焦温风干燥烘炉的方法
图片尺寸1601x1180
一种新型干熄焦炉结构的制作方法
图片尺寸750x1000
干熄焦余热锅炉的参数详情
图片尺寸1000x600
本发明涉及焦炉,特别是工业炉窑类干熄焦系统使用的一种炉墙分段承托
图片尺寸666x1000
干熄焦余热锅炉简介
图片尺寸645x472