开关电容变换器

基于开关电容和隔离变压器的混合型高增益直流变换器
图片尺寸1608x1531
上海辽顺万能转换开关lw5d-16tm716电容专用16个回路其他起重搬运设备
图片尺寸780x780
lw5d-16 tm707/7 电容器柜调节/切换万能转换开关
图片尺寸760x760
供应新双电源自动切换装置
图片尺寸1600x1052
德力西双电电源自动转换开关pc隔离型切换cdq0s金属结构件
图片尺寸1177x676
隔离型双电源自动转换开关 nmsg-100a/3p pc级 上海能曼电气
图片尺寸2448x2448
fairchild/仙童 ka5l0380rydtu开关变换器 绝对原装正品现货供应
图片尺寸400x403
芯仙2kw氮化镓双向变换器解析
图片尺寸4608x3456
美国roonsh容磁电气 rnsh-7s系列转换开关
图片尺寸1024x1440
爱斯凯skt1250a双电源自动转换开关自动切换装置隔离开关
图片尺寸800x800
电源切换开关4p100a双向双投闸刀开关 hk11低压隔离负荷开关
图片尺寸1830x1830
适用施耐德watsna-125双电源自动转换开关watsga-2504ppc级隔离型 4p
图片尺寸790x1262
谐振型开关电容变换器的作业原理和参数规划办法
图片尺寸745x363
迷你型ats双电源dz47型转换开关
图片尺寸1920x1080
tiq1160s1004双电源自动转换开关
图片尺寸1440x825
电液一体化执行器控制板卡32位车用mcu8位车用mcu空管设备数据采集
图片尺寸698x524
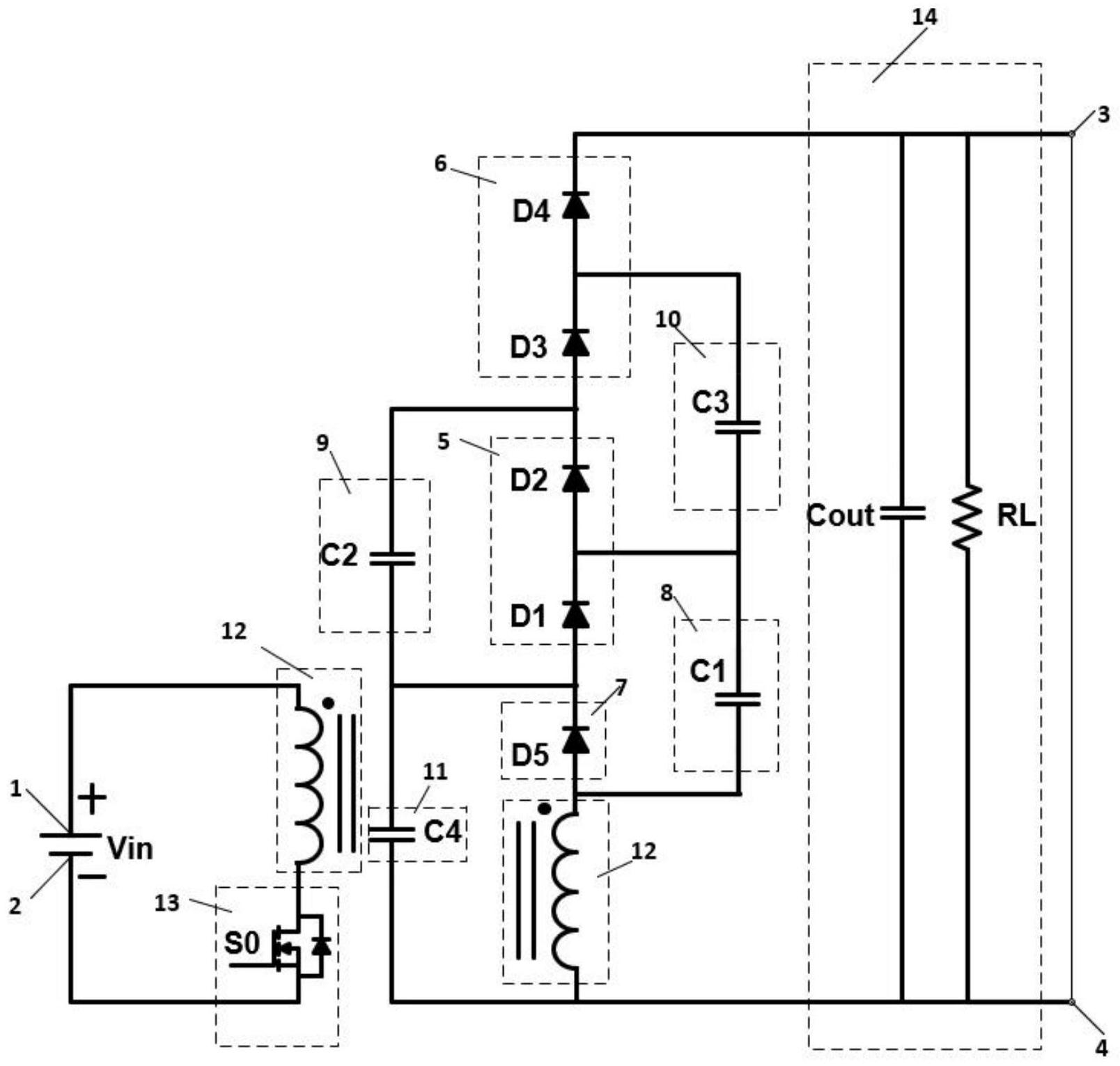
一种隔离型高升压准开关电容变换器 - cn201711170481.
图片尺寸1000x680
隔离型双电源自动转换开关 nmsg-100a/3p pc级 上海能曼电气
图片尺寸2969x2969
德力西转换开关lw516yh333节换相开关配电柜电源切换
图片尺寸1920x1920
电流互感器和电压互感器是电力系统中电能计量和开关检测的重要电器
图片尺寸650x666