德龙f3000空调线路图

空调电路介绍
图片尺寸640x707
我整理的空调系统线路图,提供给需要的朋友
图片尺寸692x885
空调接线图
图片尺寸460x816
家用空调电路图
图片尺寸400x300
求大家给我发一张德龙f3000后八轮的 保险电路图啊
图片尺寸700x700
关于汽车空调电路相关问题
图片尺寸894x1170
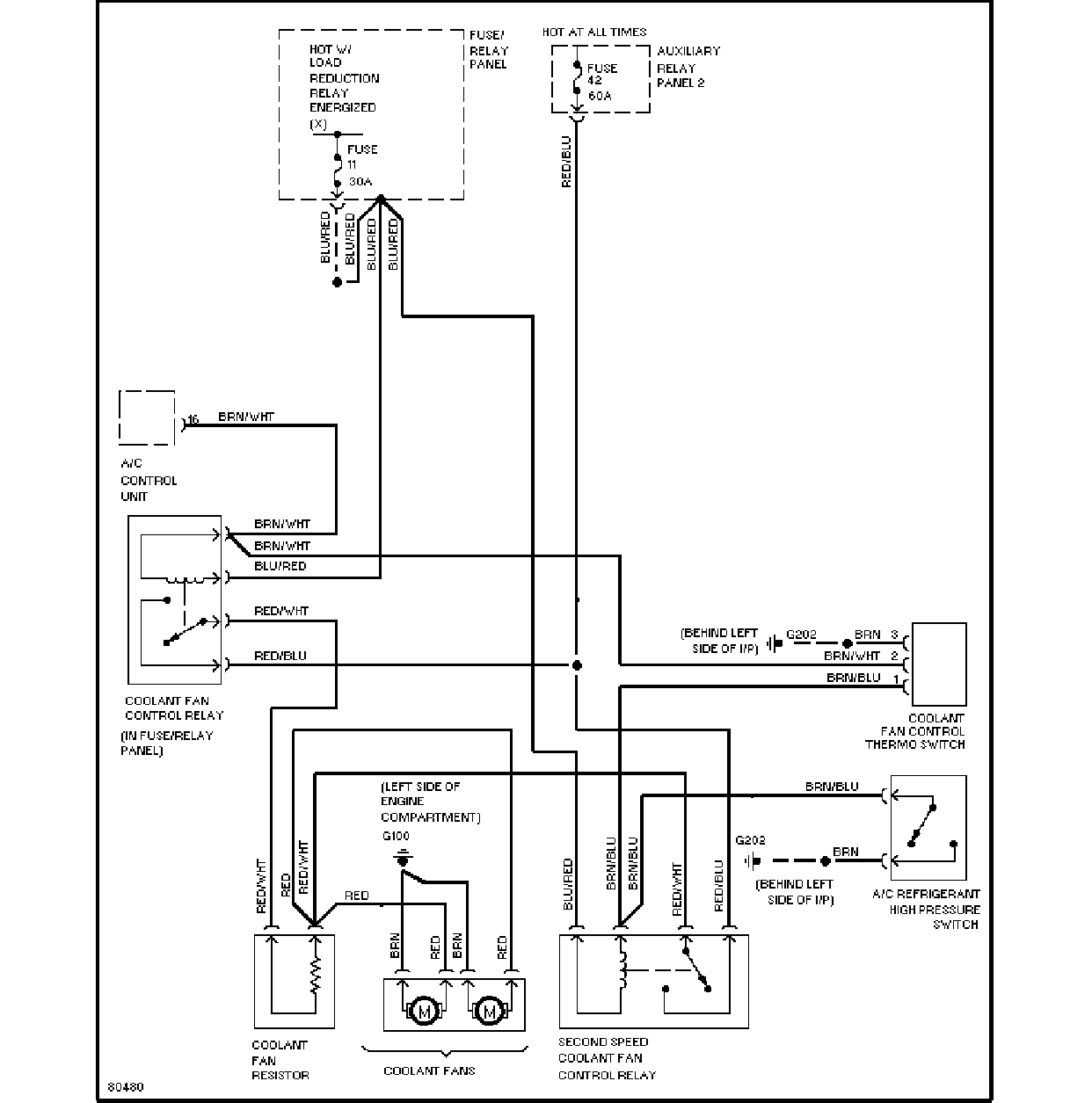
f3000_cbcu原理图
图片尺寸1251x884
空调原理图2
图片尺寸2551x1928
空调柜机室内机电路图
图片尺寸1936x2592
汽车空调系统的电路图是怎样的?
图片尺寸1777x2433
空调控制电路图解
图片尺寸684x504
空调电路图1
图片尺寸1242x1255
常见国产车型空调线路图
图片尺寸776x1241
【空调电路图】空调工作原理大全【详解】
图片尺寸602x342
常见国产车型空调线路图
图片尺寸867x1221
德龙f3000cbcu原理图
图片尺寸1252x886
比亚迪自动空调电路图.ppt
图片尺寸800x600
图2空调部分的电路图
图片尺寸1242x1255
gl8风扇控制电路图
图片尺寸1056x882
求大家给我发一张德龙f3000后八轮的 保险电路图啊
图片尺寸700x700