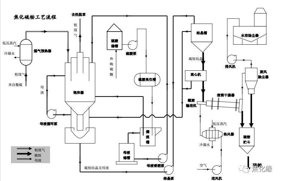
拦焦车工艺流程

焦化工艺流程图
图片尺寸1080x764
焦化工艺流程图_手机搜狐网
图片尺寸1080x764
青岛德施普焦车微雾熄焦系统三维动画
图片尺寸640x360
焦化工艺流程图
图片尺寸566x320
焦化工艺流程简介ppt
图片尺寸1080x810
焦化基本工艺流程
图片尺寸640x480
焦化厂工艺流程_页面_08_airplaypoco的相册_poco空间_poco网(poco.
图片尺寸1162x1498
焦化生产工艺流程图
图片尺寸705x487
更详细的焦化厂工艺流程
图片尺寸1068x557
焦化厂详细工艺流程ppt
图片尺寸1080x810
顶装焦炉用的焦炉机械包括装煤车,推焦机,拦焦机,熄焦车(见图)或焦罐
图片尺寸1649x816
更详细的焦化厂工艺流程
图片尺寸1080x1101
干熄焦工艺流程图◆煤场及堆取料机◆储配一体化煤仓更环保◆运送煤或
图片尺寸898x579![焦炉工艺流程[1]](https://i.ecywang.com/upload/1/img1.baidu.com/it/u=2506034514,878515096&fm=253&fmt=auto&app=138&f=JPEG?w=500&h=241)
焦炉工艺流程[1]
图片尺寸1001x482
攀枝花学院本科毕业设计(论文)总结2.1 焦化厂工艺概述
图片尺寸614x370
焦化筛焦工艺流程
图片尺寸1280x905
焦化基本工艺流程
图片尺寸640x480
更详细的焦化厂工艺流程_手机搜狐网
图片尺寸1080x981
焦化厂生产工序及工艺流程图.doc 10页
图片尺寸992x1403
图2采用的装煤,出焦干式除尘地面站工艺,除尘效率高,系统全部采用plc
图片尺寸453x379