星三角启动控制接线图

18,零基础学电工-星三角自动减压起动电路(通电延时继电器)
图片尺寸624x834
星三角启动接线图
图片尺寸902x657
星三角起动控制接线图
图片尺寸1080x810
星三角降压启动控制线路
图片尺寸1080x810
星三角启动 详细接线图,#星三角启动 控制电路!#星角降压 - 兑趑
图片尺寸744x560
18,零基础学电工-星三角自动减压起动电路(通电延时继电器)
图片尺寸640x796
电动机星三角降压启动自动控制线路
图片尺寸720x960
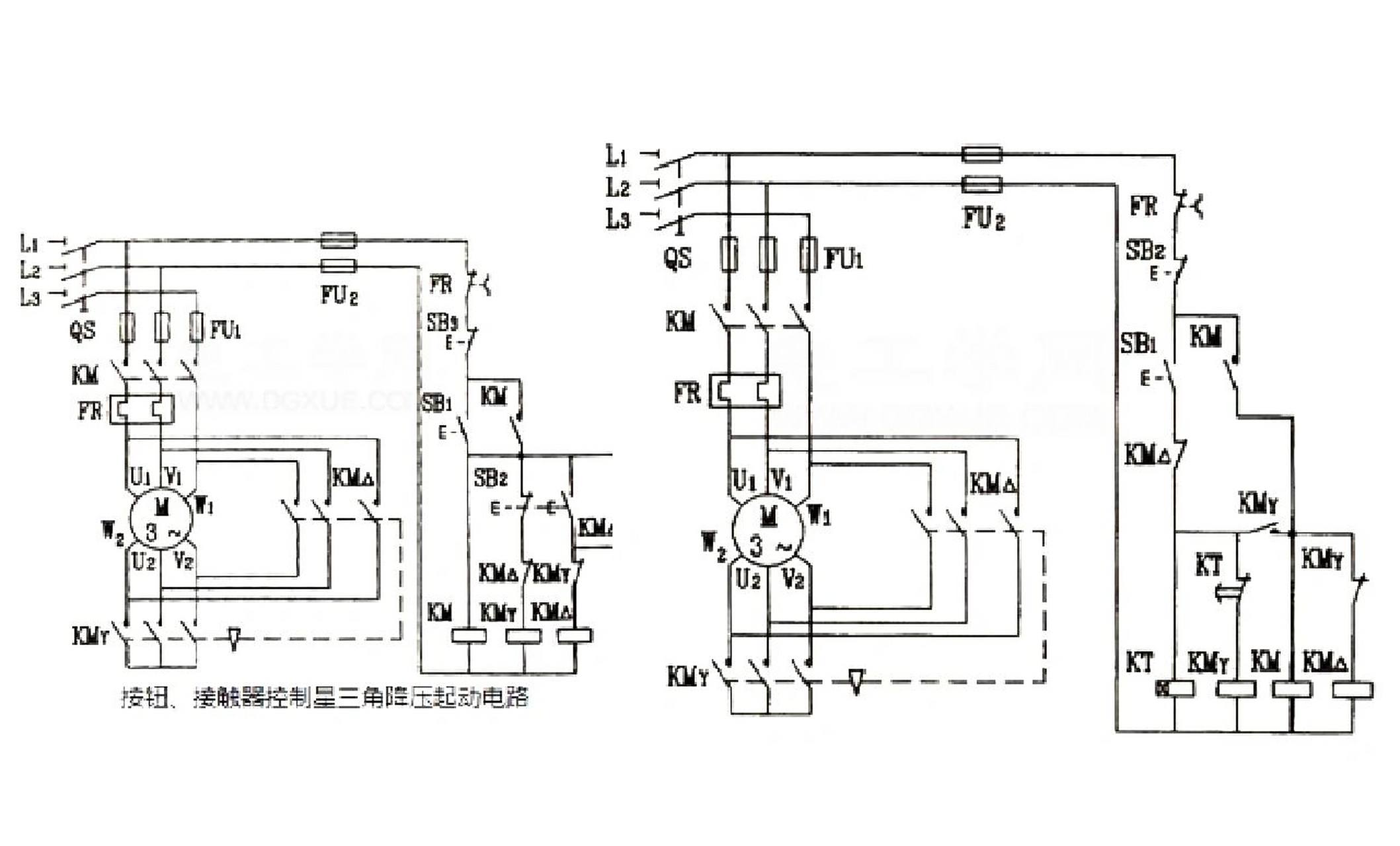
下图所示为时间继电器自动控制星三角降压启动电路图
图片尺寸2117x1280
按钮手动控制——星三角降压启动——主电路接线
图片尺寸1431x894
星三角启动电机接线图
图片尺寸920x1302
星三角启动线路图
图片尺寸920x1302
星三角降压接线原理图.jpg
图片尺寸552x382
电动机星三角降压启动手动控制线路
图片尺寸720x960
星三角时间继电器降压启动控制电路图详解
图片尺寸500x434
求接触器星三角启动控制电路图!
图片尺寸1264x674
星三角起动控制接线图
图片尺寸1080x810
电动机星三角降压启动怎么接线
图片尺寸495x403
电机星三角启动时间确定及启动电流计算方法|接触器|电动机|继电器
图片尺寸660x422
三个接触器控制电动机星三角降压起动,求主电路和控制电路图
图片尺寸720x540
星三角启动接线图
图片尺寸792x951