暖气并联接法线路图

暖气不热怎么办
图片尺寸550x371
什么是暖气的双管同程并联
图片尺寸450x352
所有分类 暖气片的连接方式 关于串联和并联方式还有很多人容易搞混
图片尺寸893x359
最近暖气要打压了,大家注意下楼下的通知啊
图片尺寸480x600
暖气安装是串联好还是并联好
图片尺寸600x398
家用暖气片是双管并联好还是章鱼式好|旧房子采暖解决方案|暖气片如何
图片尺寸600x400
同程并联暖气的优缺点
图片尺寸1000x725
【安装技巧】暖气片串联好还是并联好?
图片尺寸522x389
双管并联,是一根管出来之后,通过三通阀分成几根支管分往各组暖气片.
图片尺寸870x644
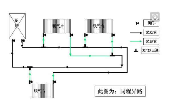
暖气片常见走管形式介绍 常见暖气片走管形式双管并联 分为:异程并联
图片尺寸1814x1280
那么什么是双管并联系统和章鱼式系统,分别用什么材料的管道?
图片尺寸960x882
【安装技巧】暖气片串联好还是并联好?
图片尺寸600x531
常用的水暖供暖终端有:踢脚暖,暖气片,地暖等,在相同热源的情况下
图片尺寸960x670
暖气异程并联原理图
图片尺寸1000x679
家装采暖散热器管道改造如何进行?有哪些暖气管道连接方式
图片尺寸640x180
暖气片的连接方式是串联好还是并联好
图片尺寸500x287
家用暖气双管并联与章鱼式哪个好(像章鱼的暖气片你了解它多少)(25)
图片尺寸640x437
暖气片安装最佳走管方式共有6种,分别为同程并联式,双管异程式,同程
图片尺寸700x280
暖气片安装串联和并联有什么不一样
图片尺寸600x393
暖气串联安装方法示意图
图片尺寸512x384