杀菌锅管路图

顶淋式杀菌釜的工作原理-杀菌锅|杀菌釜|杀菌设备|杀菌锅厂家|全自动
图片尺寸590x383
喷淋式高温杀菌锅 豆奶杀菌锅 双层卤蛋八宝粥杀菌锅火腿肠杀菌锅
图片尺寸1240x631
一种带有水循环管路系统的高压灭菌锅-爱企查
图片尺寸516x297
高压蒸汽灭菌锅
图片尺寸1080x810
071杀菌锅安装人员
图片尺寸800x539
回转式杀菌釜回转式杀菌锅河南郑州哪家好找科信饮料机械
图片尺寸587x552
喷淋式杀菌锅
图片尺寸761x490
巴士杀菌机 管式巴氏高温灭菌 uht管式巴士瞬时杀菌 管式uht杀菌
图片尺寸650x591
实验型超高温杀菌机
图片尺寸752x449
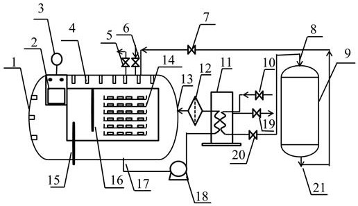
一种全自动双罐卧式杀菌锅的制作方法
图片尺寸539x491
卧式杀菌锅
图片尺寸893x323
自动管式杀菌机
图片尺寸970x621
088-蒸汽杀菌锅原理图解
图片尺寸1210x750
葡萄酒灭菌机专用蒸汽盘管式超高温瞬时灭菌机料酒uht杀菌机
图片尺寸1000x1506
木耳,银耳,猴头,竹荪专用杀菌锅 压力容器制造商
图片尺寸360x283
流油鸡蛋鸭蛋小型双层杀菌锅 半自动杀菌锅 电器两用水浴式杀菌锅
图片尺寸970x431
灭菌锅的起源及工作原理
图片尺寸560x388
一种牙科医用高压灭菌锅
图片尺寸1865x1423
卧式杀菌锅 全自动杀菌锅 半自动杀菌锅 不锈钢杀菌锅
图片尺寸650x499
高温杀菌的原理
图片尺寸456x288