标准星三角启动原理图

星三角起动控制接线图ppt课件
图片尺寸920x690
星三角启动线路图
图片尺寸920x1302
星三角启动原理及接线图
图片尺寸920x651
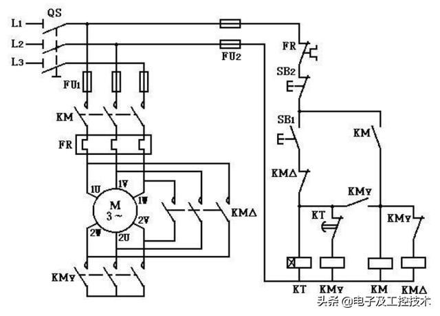
星三角降压启动控制线路
图片尺寸1080x810
星三角启动 详细接线图,#星三角启动 控制电路!#星角降压 - 抖音
图片尺寸744x560
星三角启动原理
图片尺寸519x348
求接触器星三角启动控制电路图!
图片尺寸1264x674
18,零基础学电工-星三角自动减压起动电路(通电延时继电器)
图片尺寸640x796
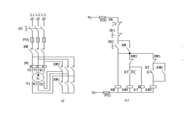
星三角降压启动
图片尺寸1080x810
星三角启动接线图
图片尺寸529x734
星三角启动电路解析我正在学电工,请师傅帮忙,图中各个字母表示的是
图片尺寸600x510
按钮手动控制——星三角降压启动——主电路接线
图片尺寸1431x894
星三角启动接线图
图片尺寸808x628
星三角降压启动控制线路pptppt
图片尺寸860x645
星三角降压启动电路图原理详解3张图简单易懂
图片尺寸636x450
星三角启动原理 星三角启动故障及处理方法 - 与非网
图片尺寸667x419
头条问答 - 90千瓦的电机星三角降压启动应该配多大的导线?(19个回答)
图片尺寸640x459
星三角降压启动线路图
图片尺寸720x1280
星三角降压启动电路专业知识
图片尺寸1372x814
星三角降压启动电路图 数字万用表 电工 学习打卡 电工检修 零基础
图片尺寸960x1280