气刹总泵原理图

货车气刹原理
图片尺寸689x479
只说我们普遍采用的轮毂式气刹,其基本原理是将空气压缩机产生的气体
图片尺寸394x298
大车气刹,脚刹制动,手刹制动,刹车总泵,挂车阀是怎么连接的,求详解?
图片尺寸500x429
汽车刹车系统工作原理图
图片尺寸640x400
被误导了多少年,活塞越多刹车就越牛?
图片尺寸1080x743
制动总泵
图片尺寸742x546
刹车油多久换一次,更换刹车油要注意哪些事项,老师傅这样说
图片尺寸600x332
气压制动系的工作原理
图片尺寸1652x918
轻卡气制动系统-图示介绍
图片尺寸640x640
气压制动系的工作原理
图片尺寸1397x1136
气制动系统产品功能与原理结构
图片尺寸860x645
刹车总泵
图片尺寸671x254
即通过气体和液体为介质实现制动力的传递,其中气刹制动多见于客车和
图片尺寸640x356
cn100434316c_可控式汽车液压制动总泵有效
图片尺寸2436x1540
就得先弄明白刹车总泵的基本工作原理!
图片尺寸1000x615
制动力的源泉——制动总泵解析
图片尺寸708x337
根据不同的车辆也分为气刹总泵和油刹总泵两种,一般情况下乘用车(如
图片尺寸580x435
以现在小型车最常见的碟刹系统为例,制动系统一般分为制动总泵,制动分
图片尺寸690x487
汽车刹车制动系统的组成工作原理(图解) - 汽车维修保养网
图片尺寸960x486
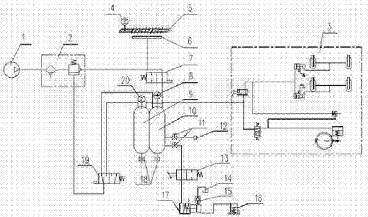
具有散热和维修功能气刹制动系统
图片尺寸751x444