气密检漏仪原理

凌龙气密性检测仪检测方法
图片尺寸1295x720
气密性测试设备,气密性检测设备,气密检漏仪,空气气密测试仪器,采用
图片尺寸1450x612
气密性检测仪常用的几种测试方法原理及应用
图片尺寸681x332
slz2系列直压式气密性检测仪
图片尺寸4156x6604
凌龙气密性检测仪检测方法
图片尺寸1294x721
呼吸阀气密性检测仪
图片尺寸1094x760
厂家直销ip等级气密性测漏仪 直压式气密性测漏设备 检漏仪
图片尺寸750x424
广泛应用于汽配,化工,医疗等行业做气密性测试等 气密检测仪工作原理
图片尺寸684x588
玛钢管件生产车间用气密检漏仪用于检测砂眼裂纹等缺陷造成的微小泄露
图片尺寸393x287
内部资料精诚工科气密性检测原理流出
图片尺寸750x536
差压式气密性检测仪,检漏仪,防水测漏仪图片_7
图片尺寸378x243
解密气密性检漏仪器检测结果为什么会出现负值
图片尺寸640x571
流量法还是压差法测试好?
图片尺寸626x300
x一种高精度差压式气密性检漏仪-爱企查
图片尺寸1440x1024
气密综合试验机的工作原理
图片尺寸1184x484
tfmb-60人防气密性检测仪使用说明
图片尺寸904x384
差压气密测试原理图
图片尺寸907x577
气密性检测仪常用的几种测试方法原理及应用
图片尺寸848x299
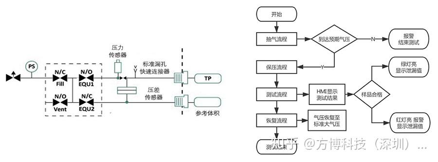
气动原理图61使用两个传感器的判断结果综合判断测试样品的漏气情况
图片尺寸900x333
图3-1差压式气密检测原理图修正措施在工装的进气管套上"保温管";不要
图片尺寸2759x2003