氩弧焊设备连接图

氩弧焊基本操作图文视频太全了
图片尺寸640x437
97氩弧焊操作全攻略95
图片尺寸598x775
自制氩弧焊机使用安装图.需要的老板#五金工具 #不锈钢焊接 - 抖音
图片尺寸1080x1440
快来,氩弧焊高手的实战经验大汇编!
图片尺寸720x463
氩弧焊设备及工具
图片尺寸510x224
手工钨极氩弧焊的设备
图片尺寸400x450
氩弧焊细节揭秘:操作确保精确无误
图片尺寸2133x1600
氩弧焊拆装实训指导书
图片尺寸680x360
松下氩弧焊 #氩弧焊 #焊接设备 #气保焊 松下直流脉冲氩 - 抖音
图片尺寸1440x1920
熔化极氩弧焊和非熔化极氩弧焊有什么区别
图片尺寸436x403
第三节钨极氩弧焊设备
图片尺寸849x1021
第三节钨极氩弧焊设备
图片尺寸1236x738
氩弧焊摇把 #焊接技术 #二保焊 什么是直流正接,什么是直流反接?
图片尺寸1080x810
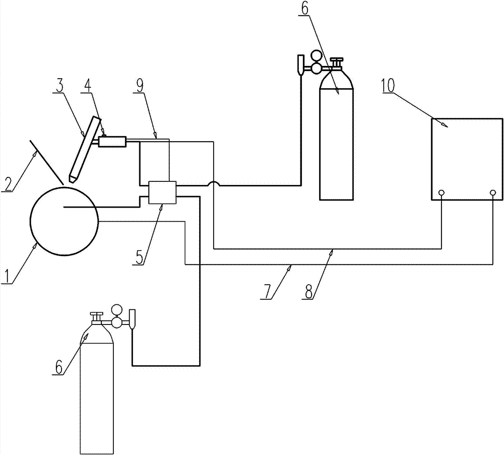
一种钨极氩弧焊控制装置及方法
图片尺寸1000x903
焊接设备氩弧焊焊机
图片尺寸640x619
氩弧焊机直缝焊接机800直缝焊机直缝焊接氩弧焊气保焊设备专用机500mm
图片尺寸750x1251
设备安装 #现场施工 #生产制造 #氩弧焊 马上就要完工了 - 抖音
图片尺寸1440x1920
河池氩电联焊技术培训,河池氩弧焊培训,河池焊工培训考证
图片尺寸624x585
自动焊接设备 #阀门 #氩弧焊 #气保焊 #焊接 - 抖音
图片尺寸750x1126
师傅现场演示氩弧焊接过程!成型太漂亮了,真是专业
图片尺寸1728x1080