水塔安装教程

深水井离水塔130米,井出水口是4寸铁管,水塔上下水只有一条渡锌2寸管
图片尺寸700x503
简单家用水塔连接方法ppt课件
图片尺寸1080x810
简单家用水塔连接方法
图片尺寸1080x810
家中水塔由水泵抽满,不一会就流完了,会修水工的留下联系方式.
图片尺寸640x1280
水塔接水管图
图片尺寸1920x1440
冷却塔知识详解!
图片尺寸660x453
冷却水塔的正确安装方法!
图片尺寸640x415
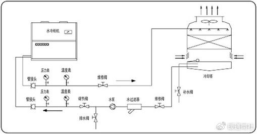
水冷柜机的安装参考
图片尺寸509x265
小霸王增压泵.水塔.浮球.的安装示意 - 抖音
图片尺寸1026x1193
304不锈钢水箱立式储水罐水塔家用平放加厚太阳能楼顶厨房蓄水桶1吨
图片尺寸750x902![[分享]倒锥壳水塔资料下载](https://i.ecywang.com/upload/1/img1.baidu.com/it/u=3289106721,2641092059&fm=253&fmt=auto&app=138&f=JPG?w=500&h=339)
[分享]倒锥壳水塔资料下载
图片尺寸760x515
三泵玻璃钢冷却塔冷水塔小型10/20/30吨工业降温散
图片尺寸790x929
全自动浮球液位开关水位控制器水泵抽水上水水塔水箱st-70ab两用水箱
图片尺寸750x987
晚上把水塔进出水开关关了,把用水开关比如厨房的打
图片尺寸612x816
水塔安装图
图片尺寸783x703
厂家立式1-3304不锈钢水箱圆形水塔储水箱储水罐圆形不锈钢水塔
图片尺寸750x644
安装示意图如下
图片尺寸475x385
湛江友谊新村天台水塔安装管路图
图片尺寸1716x1111
50 自来水管只有一根水管进屋,如下图,怎么让水从b点进入水塔,a点不
图片尺寸1600x1122
全部评论 大家都在搜: 烟囱旋转爬梯安装 粉丝 66 获赞 219 关注 水塔
图片尺寸2736x3648