水流指示器安装示意图

水流指示器安装示意图
图片尺寸1440x1020
自动喷水灭火系统之水流指示器
图片尺寸770x440
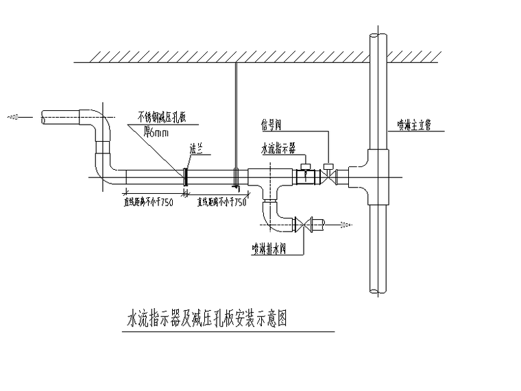
水流指示器及减压孔板安装示意图
图片尺寸760x571
水流指示器安装在每个防火分区或每个楼层的主干管出口位置,当洒水
图片尺寸992x808
水流指示器
图片尺寸606x594
水流指示器安装示意图
图片尺寸760x484
水流指示器安装示意图
图片尺寸378x285
自动喷水灭火系统-水流指示器!
图片尺寸1080x834
两个习题让我豁然开朗水流指示器设置数量不再迷茫
图片尺寸640x757
水流指示器
图片尺寸912x315
水流指示器安装图
图片尺寸300x343
德国minimax自动消防系统kmx5000 汉达森牛连浩_仪器仪表栏目_机电之
图片尺寸500x389
水流指示器安装在每个防火分区或每个楼层的主干管出口位置,当洒水
图片尺寸1000x810
一种用于消防系统的水流指示器
图片尺寸1532x1227
6,水流指示器安装(法兰式)
图片尺寸688x528
一种马鞍式水流指示器水压试验装置,包括活塞缸,试压腔体及安装框架
图片尺寸2152x1488
19自喷~报警阀组水流指示器怎样工作
图片尺寸640x408
一种具备报警功能的水流指示器的制作方法
图片尺寸444x364
水流指示器
图片尺寸500x300
水流指示器-苏州消防维保
图片尺寸483x208