油浸式变压器原理

油浸式电力变压器的结构电路图
图片尺寸390x485
厂家现货油浸式试验变压器试验的的注意事项
图片尺寸388x231
ydj系列油浸式试验变压器说明书
图片尺寸637x356
供应ydj100kv油浸式试验变压器华电美伦
图片尺寸608x260
油浸式试验变压器使用方法与工作原理及注意事项
图片尺寸637x297
> tqsb系列试验变压器(油浸式变压器) 1,按接线原理图连接好
图片尺寸481x276
油浸式变压器原理特点介绍
图片尺寸461x280
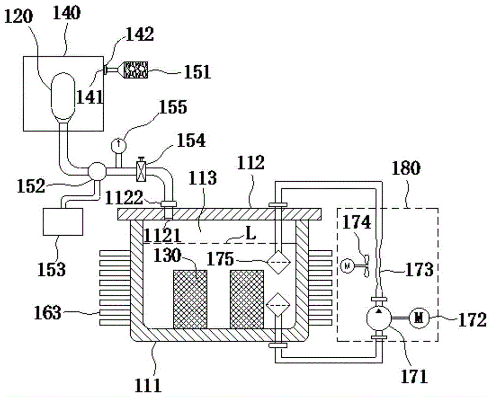
cn111446070a_一种全密封油浸式电力变压器有效
图片尺寸1000x809
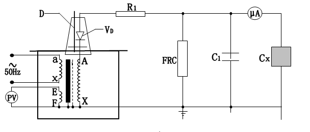
图3:交流油浸式试验变压器原理图2.
图片尺寸469x264
油浸式变压器局部放电问题解决方案的探究
图片尺寸935x565
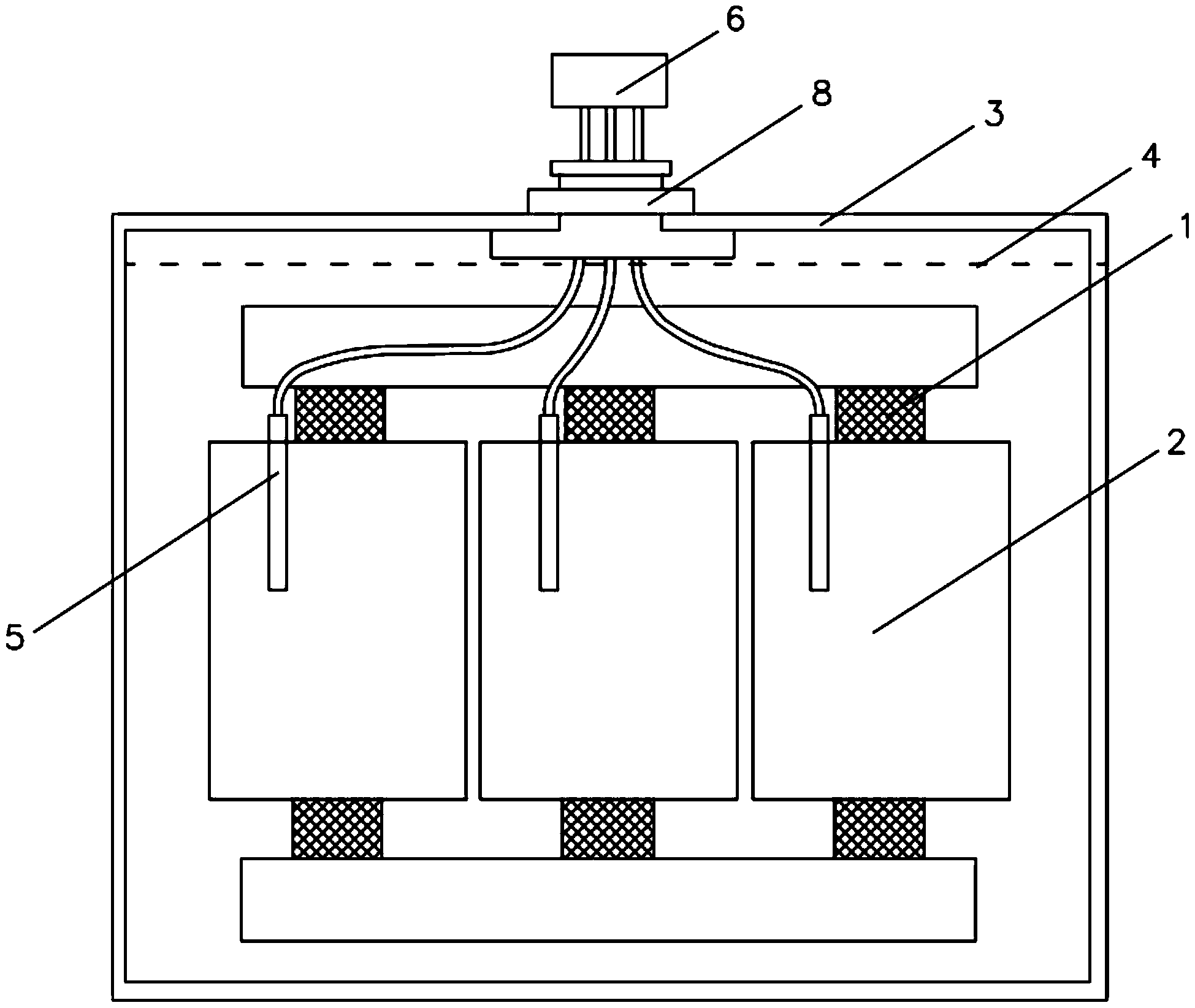
一种油浸式变压器
图片尺寸1949x1644
试验变压器各有千秋如何辨油浸式原理及接线方式全面解读
图片尺寸644x454
什么是干式电力变压器和油浸式电力变压器?
图片尺寸640x410
一种紧凑型油浸式变压器制造技术
图片尺寸774x770
一种基于变压器用具有防护结构的油浸式变压器
图片尺寸446x483
一种油浸式变压器的制作方法
图片尺寸414x387
(二)变压器的结构 油浸式变压器
图片尺寸494x366
图解高压电工上岗技能pdf电子书免费下载
图片尺寸877x547
2,s13系列10kv 三相油浸式自冷双绕组无励磁调压配电变压器6.
图片尺寸552x246
ks13油浸式矿用电力变压器
图片尺寸1000x580