浮桥原理

斜拉桥施工控制ppt
图片尺寸1080x810
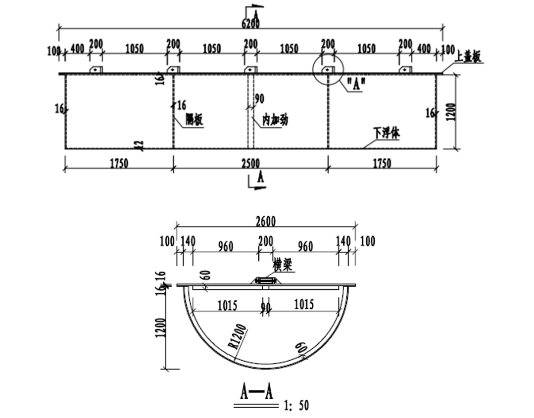
浮桥
图片尺寸407x274
浮桥
图片尺寸500x399
二,工作原理
图片尺寸900x532
浮桥设计简图
图片尺寸708x496
如图所示,把木桩打入池塘中,在泥面上的木桩部分受到的浮力 ( )
图片尺寸374x244
《浮力的应用》说课 ppt
图片尺寸1080x810
标签- 热门商品专区
图片尺寸861x257
浮船取水
图片尺寸1080x782
竖向荷载作用下飘浮体系斜拉桥极限承载能力与失效模式分析
图片尺寸3150x571
2,浮桥型式的泊位,又分为单泊位,双泊位和顺岸泊位
图片尺寸411x251
基于园林景观的多功能小段浮桥结构的制作方法
图片尺寸1000x638
一种浮桥
图片尺寸1000x607
传动系驱动桥构造原理与故障检修ppt
图片尺寸1080x810
下面可以走船浮桥跨过大江大河石拱桥横在溪水上斜拉桥舟船相连独木桥
图片尺寸385x121
浮桥码头
图片尺寸682x480
浮箱 纵横钢梁体系人行浮桥施工工法
图片尺寸1079x845
航母设计赛:中国核动力潜航航母亮相
图片尺寸940x752
第五章驱动桥第三节半轴与桥壳
图片尺寸800x780
神奇的意念控制法:笛卡尔浮沉子的科学故事
图片尺寸1600x764