消防控制柜图解

供应恒安消防水泵控制柜
图片尺寸596x842
消防巡检柜接线图及工作原理
图片尺寸1226x860
消防泵控制柜接线图
图片尺寸1080x788
消防联动控制器
图片尺寸790x496
cn209483669u_一种双速消防风机控制柜电路有效
图片尺寸1762x1455
消防水泵控制柜处于手动状态,消防联动控制器和手动控制盘可以手动启
图片尺寸759x632
火灾报警控制器61消防联动控制器区别及应用
图片尺寸1080x527
消防泵控制柜接线图
图片尺寸920x1302
消防泵控制器gyxf3100-2xp接线图
图片尺寸1562x911
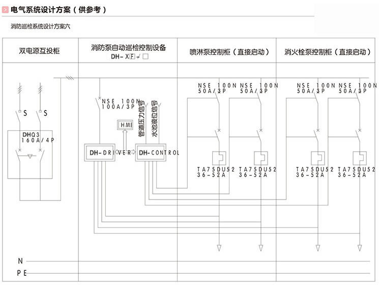
为了保证消防泵供电的可靠性控制柜内配置双电源自动切换装置
图片尺寸750x1574
消防水泵自动巡检柜厂家
图片尺寸745x564
消防控制柜图
图片尺寸956x526
具有常用电源及备用电源,并能够自动切换的消防控制柜
图片尺寸715x533
消防水泵控制器360-2xp,消防泵控制柜元件
图片尺寸500x374
消防联动控制解决方案华强电子网
图片尺寸682x519
深圳翎翔设备lxxfxj消防智能数字消防泵巡检控制控制柜
图片尺寸750x698
一种一体化点火控制柜
图片尺寸1000x799
cn213661491u_一种消防泵控制柜有效
图片尺寸970x1512
消防泵专用一用一备控制装置-消防泵专用一用一
图片尺寸599x431
stxfh系列消防泵控制柜
图片尺寸720x906