涵道风扇原理

低涵道涡轮风扇发动机原理图.图片来源:k. aainsqatsi/维基媒体资源
图片尺寸550x364
一种飞翼式涵道风扇垂直起降无人机
图片尺寸1000x339
飞起来的双足机器人:四个涵道风扇驱动,广东工业大学出品
图片尺寸640x352
一种无人机用涵道风扇动力装置的制作方法
图片尺寸1000x774
一种可倾转涵道升力风扇的制作方法
图片尺寸1000x702
一种双涵道风扇垂直起降飞行器的制作方法
图片尺寸1000x708
航模涵道发动机风扇edf50mm11叶螺旋桨遥控飞机航模型发动电机套餐五
图片尺寸750x385
一种电机驱动涵道升力风扇减速传动机构
图片尺寸1711x1067
一种固定翼翼尖涵道升力风扇的制作方法
图片尺寸443x430
硬核航空大涵道比涡扇发动机风扇转子支承结构设计的重大变化
图片尺寸522x450
cn213200096u_一种涵道风扇无人飞行器
图片尺寸1800x2050
36kg推力250mm顶级碳纤维涵道风扇
图片尺寸1728x1080
一种动力可调式无磁无轴式涵道风扇发动机的制作方法
图片尺寸609x310
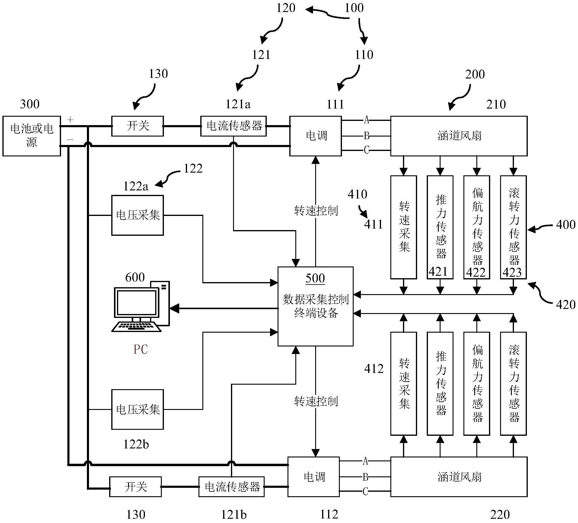
涵道风扇测试数据采集控制系统
图片尺寸1922x1739
cn105156225a_一种三级压气涵道风扇发动机失效
图片尺寸486x330
从tf39到ge9x近50年中大涵道比涡扇发动机风扇叶片的变迁上陈光谈航空
图片尺寸1080x670
双涵道涡轮风扇发动机
图片尺寸406x272
一种桨尖喷气自驱动涵道风扇推进动力系统的制作方法
图片尺寸1000x756
航模涡喷发动机 70mm航模涵道风扇edf12叶正反桨无刷电机涡喷发动机电
图片尺寸800x1100
改善涵道风扇入口气流的辅助装置涵道风扇及飞行器的制作方法
图片尺寸1000x936