溶解装置图

教科版科学四年级上册第二单元《溶解》知识整理
图片尺寸771x711
(1)如表是kno3在水中的溶解度
图片尺寸535x374
某同学设计了实验室测定在不同温度下的溶解度的装置图.如图所示.
图片尺寸209x164
101.50沸点/℃8059156水中溶解度微溶
图片尺寸1216x996
一种粉体高温溶解装置-爱企查
图片尺寸1361x1266
2015-05-23 21:55 网友采纳 气体迅速溶解,短时间内使容器内的压强
图片尺寸600x303
把一块镁铝合金投入到50ml1mol/l的hcl溶液里.待合金完全溶解后.
图片尺寸439x158
某碳酸钠样品含有少量的硫酸钠,取一定质量的该样品,完全溶解在水中
图片尺寸389x208
a是难溶于水的白色固体.b是一种氧化物且能与e反应放出大量的热.d.e.
图片尺寸358x196
(本题包括3小题,共l8分) (1)用右图装置进行实验,探究物质溶解是吸热
图片尺寸639x381
以下各图所示是某校兴趣小组测定硝酸钾溶解度的部分操作实况剪辑.
图片尺寸554x249
金属溶解装置
图片尺寸239x360
30℃时,硝酸钾的溶解度是46克,30℃时,将30克硝酸钾放入50克水,充分
图片尺寸546x273
如图所示a,b,c,d为四种物质的溶解度曲线,请将正确答案填入空格内
图片尺寸637x212
实验室可用环己醇(沸点:160.84℃,微溶于水)制备环己酮(沸点:155.
图片尺寸376x192
已知:二氧化碳在饱和碳酸氢钠溶液中的溶解度很小
图片尺寸477x196
一种脂松香快速溶解装置的制作方法
图片尺寸432x443
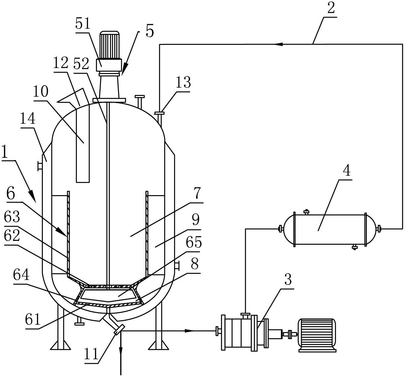
一种基于生态保护的尾矿渣处理用药剂溶解装置的制作方法
图片尺寸775x1000
金属溶解装置-爱企查
图片尺寸471x709
下列气体在水中的溶解度最大的是 a.氯气 b.氯化氢 c.二氧化硫 d.
图片尺寸458x212