热宝原理

暖宝宝原理暖宝宝发热原理是什么暖宝宝什么牌子最好
图片尺寸800x421
暖手宝电路原理图,内部结构接线图,附故障维修 - 海猎网-海猎人
图片尺寸558x302
暖手宝——选购锦囊
图片尺寸533x329
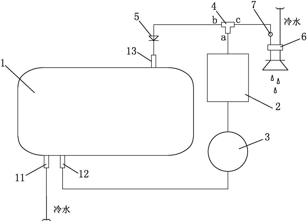
真空保温原理
图片尺寸790x538
电热丝式暖手宝
图片尺寸753x450
智能"充热宝",供暖省心又省钱,只需夜间低价谷电,白天不用电
图片尺寸770x316
天磁热宝电热饼 中联暖手宝充电电暖宝冬日热水袋学生电热饼暖肚暖脚
图片尺寸750x599
热得快,"火"得快,都不如安全来得稳当!
图片尺寸500x409
自制锂电暖手宝,亮点是发热元件,貌似是我首创吧
图片尺寸985x739
小厨宝热水器设计及应用浅析洗碗的好帮手
图片尺寸640x445
3,(电子式)电气原理图2,(机械式双加热管)电气原理图1,(机械式单加热
图片尺寸580x327
1热机ppt
图片尺寸1080x675
索林速热电热水器原理图
图片尺寸2176x1950
飞羽fy03ss2x30即热式电热水龙头厨房下进水小厨宝速热加热器
图片尺寸750x1152
可以重复使用的热宝天磁热宝
图片尺寸1080x1439
我的新宠来啦!2023新款热水袋热宝充电 - 抖音
图片尺寸1020x1360
>> 电热水器
图片尺寸750x596
充电热宝推荐
图片尺寸1440x1080
即热式热水器培训教材ppt
图片尺寸1080x810
一种具有热补偿功能的循环加热的电热水器
图片尺寸1000x722