烯烃分离

一种烯烃分离方法-爱企查
图片尺寸2082x1474
cn102115355a_一种低碳烯烃的分离方法有效
图片尺寸1650x1957
烯烃分离装置-爱企查
图片尺寸1404x1819
烯烃分离课件
图片尺寸706x973
cn101665400a_一种两次蒸出异戊二烯的碳五双烯烃预分离方法有效
图片尺寸1804x1301
一种费托合成油中长链烷烃烯烃的分离方法与流程
图片尺寸1000x756![烯烃复分解olefin metathesis[诺奖荣耀]2005年诺贝尔奖](https://i.ecywang.com/upload/1/img1.baidu.com/it/u=3214117361,537166335&fm=253&fmt=auto&app=120&f=JPEG?w=800&h=500)
烯烃复分解olefin metathesis[诺奖荣耀]2005年诺贝尔奖
图片尺寸1023x639
石油裂解碳五馏分中双烯烃的分离方法
图片尺寸360x246
一种低碳烷烃脱氢制烯烃产物分离方法与装置与流程
图片尺寸1000x690
重庆大学校庆专刊mto烯烃分离过程的多目标操作优化
图片尺寸1080x695
新戊醇用酸共热得到分子式为c5h10的烯烃,经分离得到两种产物,这两种
图片尺寸525x398
新技术推荐煤基α烯烃分离及利用成套技术
图片尺寸423x251
烯烃分离装置与包括其的甲醇制烯烃系统-爱企查
图片尺寸1401x1317
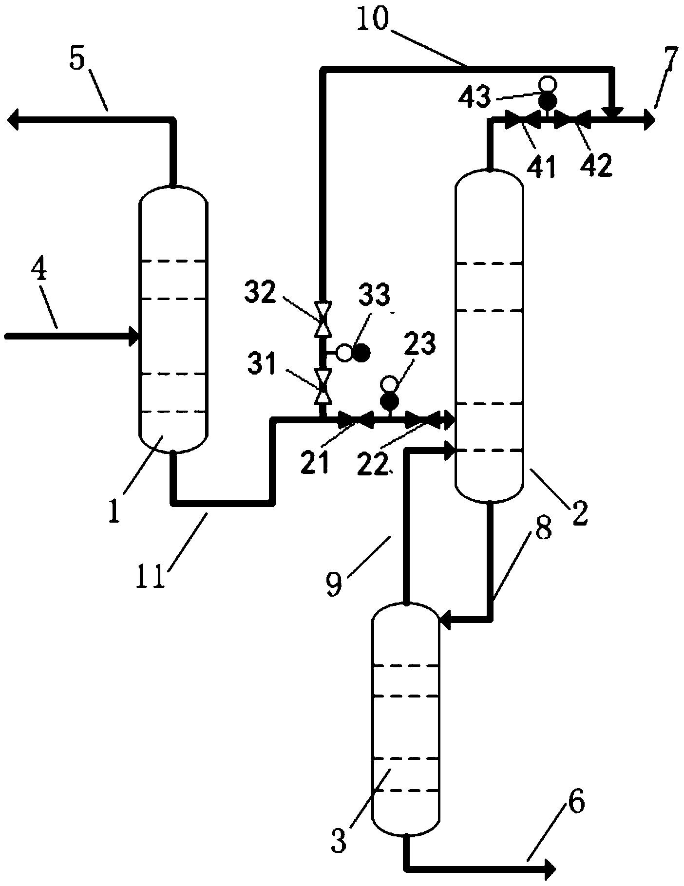
本发明为一种萃取精馏分离烷烃和烯烃的方法,具体地说,是一种萃取精馏
图片尺寸1000x584
合成气制备烯烃的分离方法和装置与流程
图片尺寸1000x587
烯烃复分解反应
图片尺寸400x358
cn1344277a_聚烯烃装置中分离烯烃的方法有效
图片尺寸504x600
随着mto技术在国内的发展,以mto技术为基础的烯烃分离工艺也取得了
图片尺寸640x480
并进入分馏塔进行分离,侧线得到烯烃
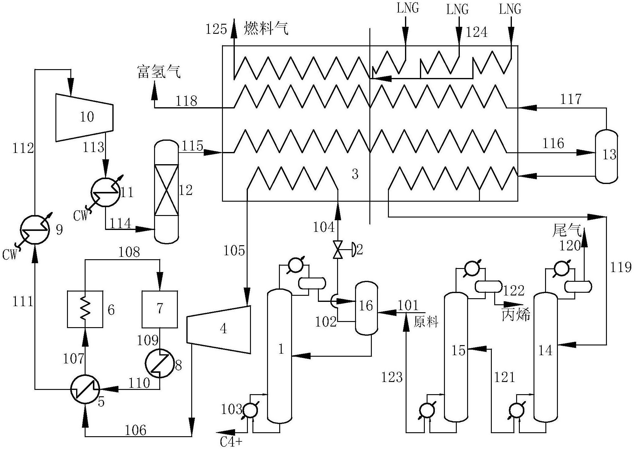
图片尺寸3186x1874
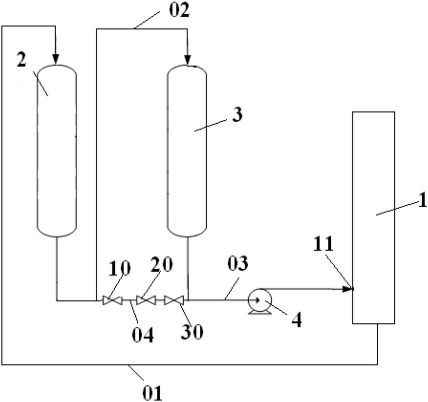
一种烯烃分离回炼系统-爱企查
图片尺寸1878x978