焙烧装置图

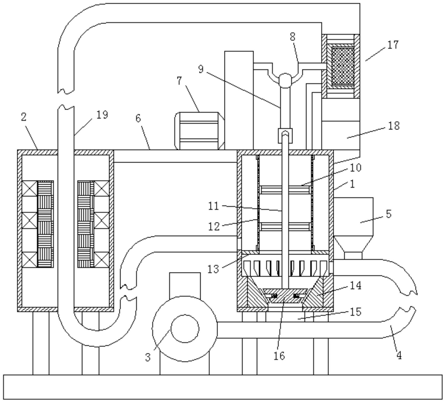
cn111282819b_一种铁矿石还原用的流化态焙烧装置及其使用方法
图片尺寸1899x1714
氧化球团焙烧装置
图片尺寸1408x1216
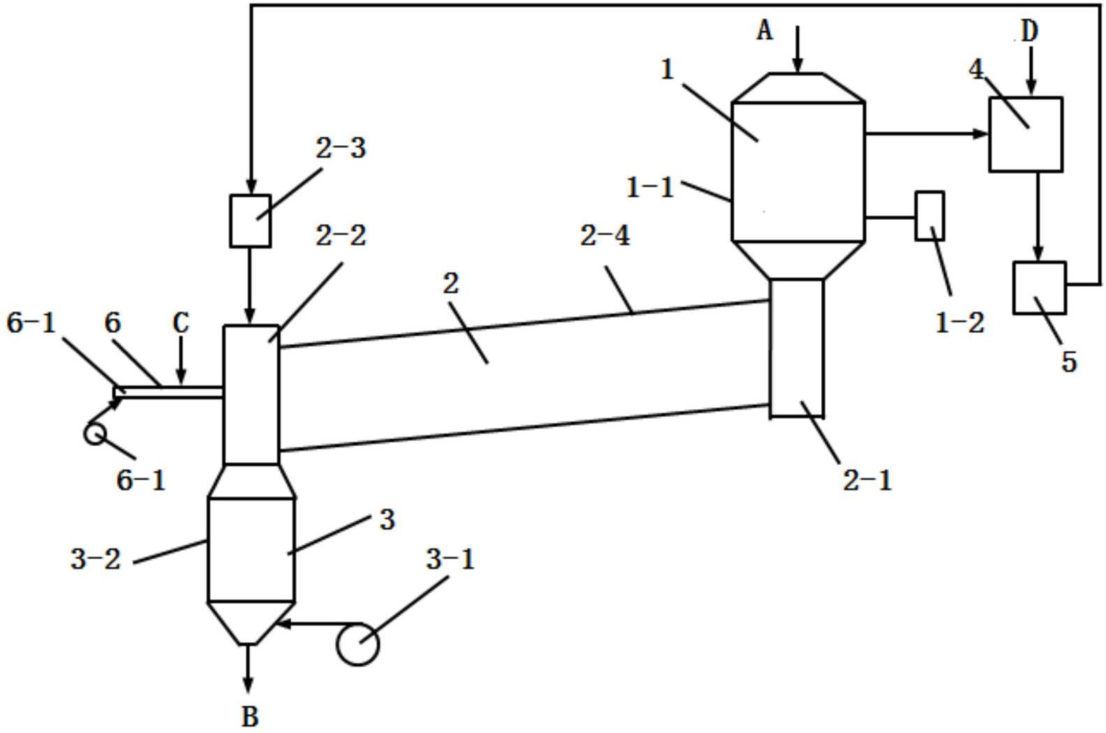
一种单一氧化稀土悬浮焙烧装置
图片尺寸1972x2384
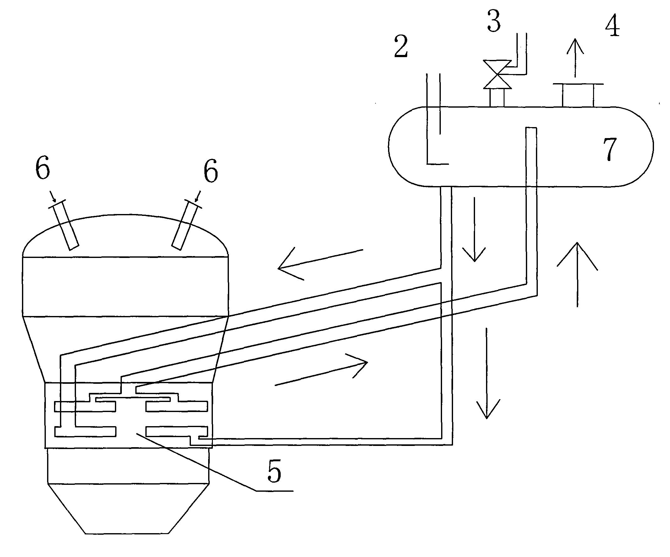
一种焙烧炉余热利用装置-爱企查
图片尺寸2134x1775
带式机焙烧球团法
图片尺寸739x470
实验常用仪器和试剂
图片尺寸1472x847
焙烧炉的结构设计的原理
图片尺寸1386x1664
工业发酵分析课件 常压蒸馏装置
图片尺寸1080x810
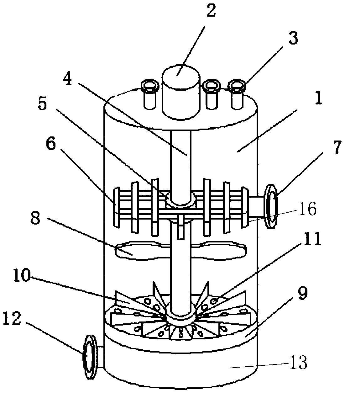
一种铁矿石还原用的流化态焙烧装置及其使用方法
图片尺寸1000x902
制备碳酸锂的焙烧装置-爱企查
图片尺寸1101x1253
炉焙烧设备包括煅烧设备本体,输料结构,烟气供给设备,废气处理装置,第
图片尺寸818x1153
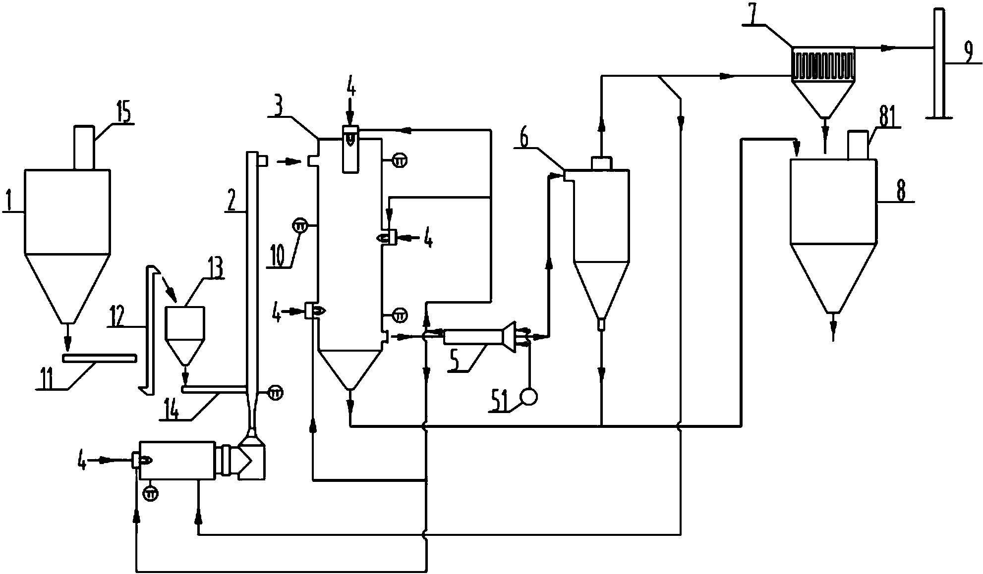
一种硫铁矿制硫酸的沸腾焙烧装置的制作方法
图片尺寸717x1000
一种高活性mgo焙烧专用装置的制作方法
图片尺寸1000x586
一种氧化铝悬浮焙烧炉燃烧装置的制作方法
图片尺寸805x1000
装置甲完成步骤① b.用装置
图片尺寸5894x2105
该焙烧炉的两个炉室均安装有电热装置,电热装置与温控装置连接,焙烧炉
图片尺寸1757x1295
cn208218697u_一种高活性mgo焙烧专用装置有效
图片尺寸1983x1159
炭素焙烧炉的分类
图片尺寸640x420
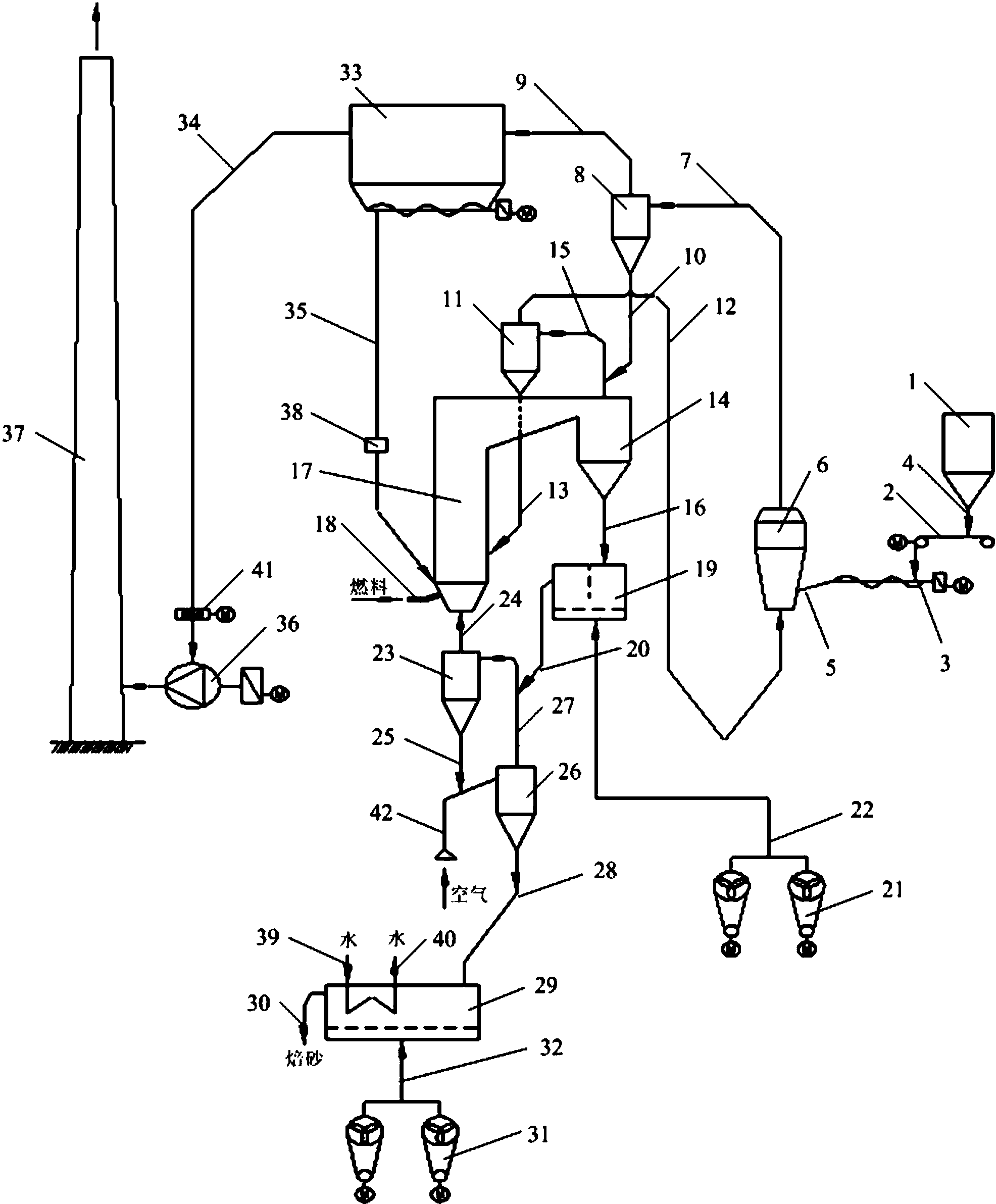
一种用菱镁矿石制备轻烧氧化镁的焙烧装置
图片尺寸1584x1050
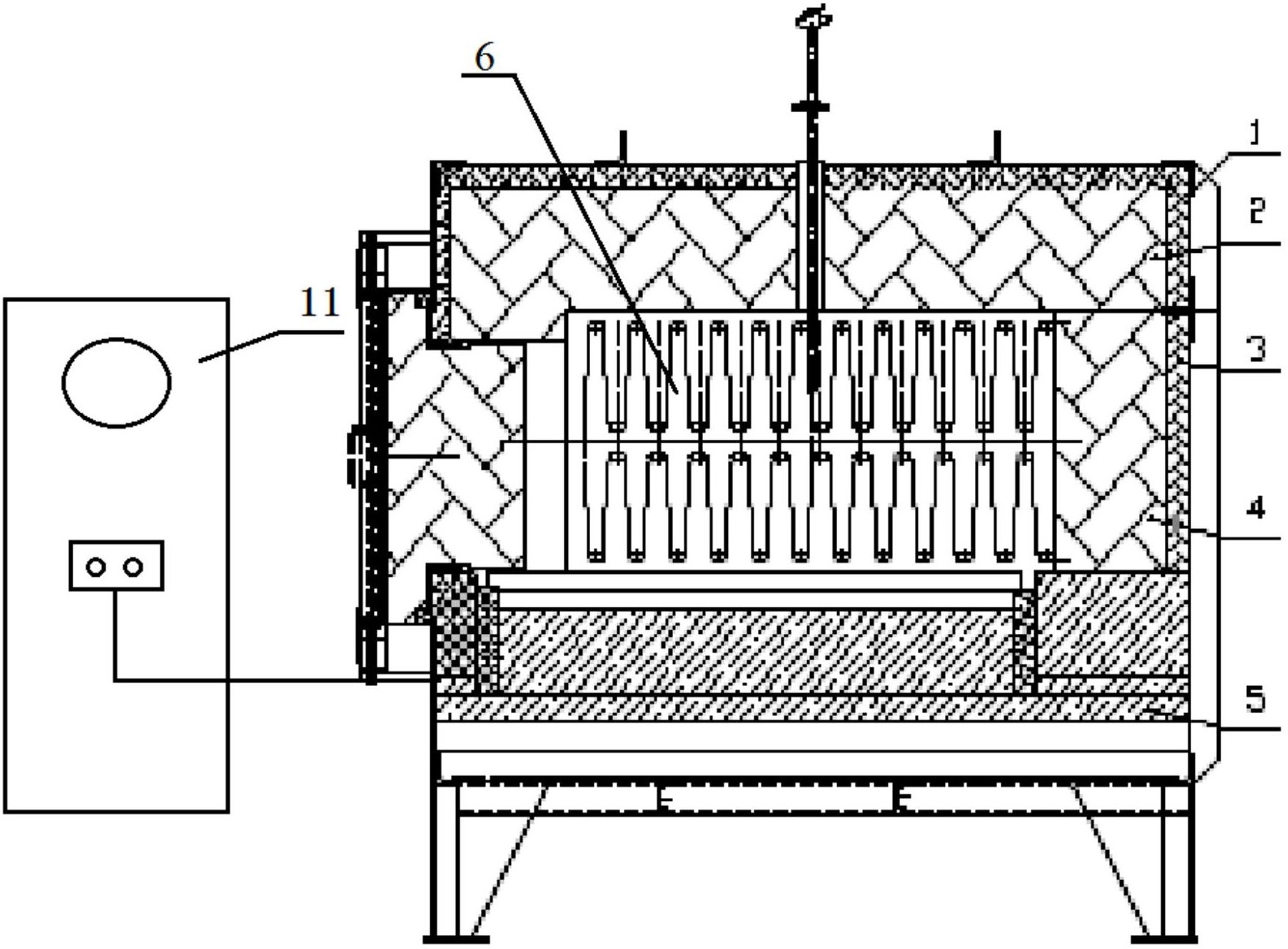
一种废电池用焙烧装置的制作方法
图片尺寸839x1000