电力井尺寸

07sd1018电力电缆井设计与安装
图片尺寸1499x1048
07sd1018电力电缆井设计与安装
图片尺寸1498x1048
最新电井尺寸优化设计.doc
图片尺寸792x1120
复合树脂方形井盖市政雨污水电力通信窨井绿化井盖检查井600×40mm
图片尺寸700x500
最新电井尺寸优化设计.doc
图片尺寸792x1120
小型电缆手孔井
图片尺寸1097x764
电缆井
图片尺寸1107x795
07sd1018电力电缆井设计与安装
图片尺寸1500x1048
07sd1018电力电缆井设计与安装
图片尺寸1493x1048
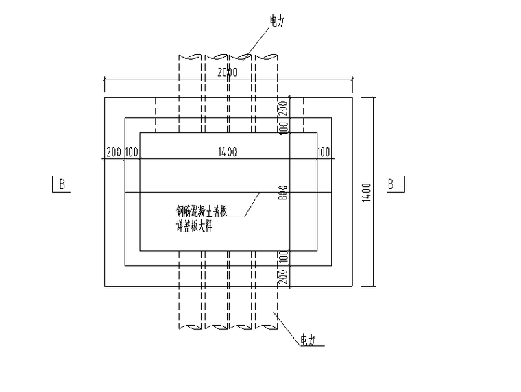
过街电力工作井平面图
图片尺寸760x572
作为专业的电气工程师,我们从规范,电表箱尺寸,电表箱详图,电井大样图
图片尺寸640x296
电缆井施工cad设计大样图
图片尺寸1440x1020
电缆手孔井,适用于室外电缆敷设
图片尺寸1033x766![[分享]10kv 电力电缆线路电缆沟,电缆井敷设要求](https://i.ecywang.com/upload/1/img0.baidu.com/it/u=566863276,1298837670&fm=253&fmt=auto&app=138&f=JPEG?w=613&h=399)
[分享]10kv 电力电缆线路电缆沟,电缆井敷设要求
图片尺寸645x420
定额中电力井的盖板是指那部分?-广联达服务新干线
图片尺寸358x508
10kv电力电缆线路电缆沟电缆井敷设设计要求
图片尺寸516x788
常用检查井规格表
图片尺寸490x740
10kv电力电缆线路电缆沟电缆井敷设设计要求
图片尺寸516x602
电缆井问题
图片尺寸868x593
方形雨水检查井构造及盖板配筋图
图片尺寸1440x1020